
特許専門家「パルワールド訴訟における任天堂の主張は、完全に間違っていて痛々しい。ただの負け犬の遠吠えに過ぎない」
パルワールド事件に関連する任天堂の特許が独創性に欠けるとして日本特許庁に却下されたが、今後どうなるのだろうか?
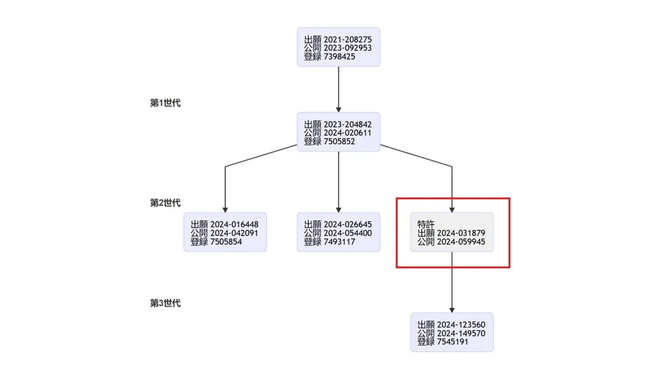
任天堂がパルワールドの開発元Pocketpairに対して継続中の訴訟は、新たな難題に直面している。任天堂の「モンスター捕獲」シリーズの主要特許が、日本特許庁(JPO)によって拒絶された。
この決定は進歩性の欠如を理由とし、ARK、モンスターハンター4、クラフトピア、艦隊これくしょん、そしてPokemon GO自体といった過去のゲームを先行技術の例として直接的に挙げている。
Palworldは必ずしも任天堂を模倣しているのではなく、むしろ数十年にわたって確立されたゲームメカニクスに触発され、それを基盤として構築されているという主張を裏付けるものだ。
今回拒絶された
「特許出願番号2024-031879」は
任天堂が2023年に出願した「特許出願番号(JP7505852)」に由来
「特許出願番号2024-123560(JP7545191)」は「特許出願番号2024-031879」から派生
つまり、訴訟の中心となる2つの特許の間に挟まれているということです。特許庁が特許群の1つの特許に独創性が欠けていると判断した場合、他の特許にも疑問が生じます。
以下、全文を読む
■X(Twitter)より
Nintendo’s anti-Palworld monster-capture patent applications has been rejected by the Japanese Patent Office
— HazzadorGamin, Dragon of Dojima (@HazzadorGamin) October 29, 2025
“lacked an inventive step”.https://t.co/k74zWrFqaH pic.twitter.com/Zr7iKyIgFF
任天堂のパルワールドに対するモンスター捕獲特許申請が日本特許庁によって拒絶されました
「発明の進歩性が欠如している」。
Japan Patent Office rejects @Nintendo application relevant to @Palworld_EN dispute, cites games like ARK as prior art after third-party submission
— games fray (@games_fray) October 29, 2025
Is Pocketpair behind that submission? The timing and the content of the submission suggest so.https://t.co/ovRNfFRgWa
日本特許庁が
@Nintendo
の
@Palworld_EN
に関する申請を拒否、第三者の提出後にARKなどのゲームを先行技術として引用
その提出の背後にPocketpairがいるのか?提出のタイミングと内容がそれを匂わせています。
任天堂の特許が特許庁から拒否されたようで https://t.co/917iPPYqtF
— しちみゴン (@sitimigon76) October 29, 2025
パルワールド訴訟
— レイ・アリステル@ship2 (@reiaristeru) October 29, 2025
この記事で語られてる拒絶された特許は2021年12月に取得した捕獲に関する特許の子特許でパルワールド訴訟に使われてる投擲捕獲に関する特許の親特許のこと
2025年3月下旬に刊行物が送付されててずっと審査中になってたけどやっぱりポケットペアが送った資料で拒絶となったよだね https://t.co/gp84Hu0300
因みに、現状はまだ任天堂と株ポケ側が意見書提出して一部内容を変更すれば特許(これに関しては特開)は復活するけど
— レイ・アリステル@ship2 (@reiaristeru) October 29, 2025
5月頃にポケットペア側が投擲捕獲の特許に対する抗弁で使った他作品を利用した抗弁と出典が異なる例で拒絶されてるし
親類の特許も精査されるから相当まずいんじゃないかな?
任天堂の特許の一部が却下された件で
— tamamizu@C106 西ふ32b 土曜 (@TamamizuTM) October 30, 2025
艦これの名前が出てくると聞いて調べたら
拒絶理由通知書
(特許出願2024-031879)に
艦これの輸送ゲージシステムが
先行事例にあたるとされたのね
HPとは無関係に減るゲージってのが
珍しいからかな pic.twitter.com/kJT4bWO21G
パルワールド訴訟に関する投擲による捕獲特許は日本の特許庁が申請を拒否した
— 月影 (@agano4Sq5) October 29, 2025
ARKが先行特許を持っている為
日本の特許庁が拒否って、もしかして日本でも任天堂の風向きが変わってきた!? https://t.co/05Yh3zThSl
任天堂とパルワールドの訴訟の争点の一つの捕獲システムの特許が日本でも却下されたらしい
— 焼茄子 (@HyperScenes) October 30, 2025
まぁこんなもんまで巨大企業が特許独占して訴訟してくるんじゃ小規模開発メーカーが廃れるばかりなのでこれはかなり良いことだね https://t.co/pstk3Rol0F
<ネットでの反応>
もうこんな裁判誰も興味無いで
ポケモンが爆売れしててパルワールドがクソほどオワコンなのは事実やしな
パルワールドが3200万本売れたのに対してポケモンZAはたった580万本の爆死でボロ負けしちゃったよw
パルワに対してのモンスター捕獲特許申請が却下って何の話だろう
アメリカでも一回リジェクトされて喜んでたら結局修正されて通ってたよな
この特許このままだとダメだよ、修正してねってだけだよ
この特許は修正できるし、拒絶されてない特許4つあるし、まだ訴訟に使用してない特許が2つ以上ある
裁判で負けたわけじゃない
進歩性の欠如による却下自体はよくあることで
大体文章とか直して
説明し直したら認可されるやつだろ
モンスター捕獲特許がこのザマじゃ他の特許も無効化されるのがオチだろ
任天堂は負け犬と言われたり散々だね
海外勢は特に特許に関しては任天堂批判派一色の様相
モンハンにトドメ刺されてるやん
これどうなるの!?
特許拒絶されたままだと任天堂がかなり不利になりそう

風向きが変わってきたっぽいな

竹書房の人気漫画が最安11円の激安セール中!!
『メイドインアビス』『魔法少女にあこがれて』『ポプテピピック』など、竹書房の人気漫画が最安「11円」で買えちゃう超絶激安セール開催中!!
『BARレモン・ハート』『派遣戦士山田のり子』が33円で買えちゃう激安セール中!!
名作漫画『BARレモン・ハート』と『派遣戦士山田のり子』が各巻「33円」で買えちゃう超絶激安セール!!このチャンスを見逃すな!!
漫画『ナニワ金融道』シリーズなど、人気漫画が超絶激安セール中!!
漫画『ナニワ金融道』シリーズが1巻「1円」以降は全巻「88円」の超絶激安セール!!『将太の寿司』『Dr.コトー診療所』など、その他作品も激安セール中!!
![]() | 九条の大罪(15) (ビッグコミックス) 発売日:2025-10-30 メーカー:小学館 価格:759 カテゴリ:Digital Ebook Purchas セールスランク: Amazon.co.jp で詳細を見る |
![]() | ゆるキャン△ 18巻 (まんがタイムKRコミックス) 発売日:2025-11-12 メーカー: 価格:644 カテゴリ:Digital Ebook Purchas セールスランク: Amazon.co.jp で詳細を見る |
![]() | BLUE GIANT MOMENTUM(6) (ビッグコミックススペシャル) 発売日:2025-10-30 メーカー:小学館 価格:968 カテゴリ:Digital Ebook Purchas セールスランク: Amazon.co.jp で詳細を見る |
今週の人気記事
その他おすすめサイト
この記事へのコメント
-
- 1 名前: 名無しオレ的ゲーム速報さん 2025年10月30日 17:01 返信する
-
A A
(ΦωΦ)🐾シャ−)) )
魔♧遣ヰ℃九最∩ヴゐZ゛
-
- 2 名前: 名無しオレ的ゲーム速報さん 2025年10月30日 17:02 返信する
-
>>2
AIガイジ AI 底辺ブサイク
AI擁護のチー牛
自殺しろよ
社会不適格者のおじさん(笑)
-
- 3 名前: シャドーwiiZARD 2025年10月30日 17:02 返信する
-
(・(ェ)・) 🐾ガオ−)) )
魔♧遣ヰ℃九最∩ヴゐZ゛
-
- 4 名前: 名無しオレ的ゲーム速報さん 2025年10月30日 17:02 返信する
- もうダメやろ、諦めな
-
- 5 名前: 名無しオレ的ゲーム速報さん 2025年10月30日 17:02 返信する
- 特許ゴロだと思われたか
-
- 6 名前: 名無しオレ的ゲーム速報さん 2025年10月30日 17:03 返信する
- 任天堂だっせぇw
-
- 7 名前: 名無しオレ的ゲーム速報さん 2025年10月30日 17:04 返信する
- MODがどうのこうの以前の問題だったか
-
- 8 名前: 名無しオレ的ゲーム速報さん 2025年10月30日 17:04 返信する
-
>>4
諦めたらそこで酒盛りデスょ🍥
-
- 9 名前: 名無しオレ的ゲーム速報さん 2025年10月30日 17:04 返信する
- 拒絶受けた日から60日以内に意見書を出さなければ特許は却下ということになるが、まあ任天堂のことだし出すんじゃないかな
-
- 10 名前: 名無しオレ的ゲーム速報さん 2025年10月30日 17:06 返信する
-
>>6
と、言うことはパル側が勝った?やったーポケモンもパルもやらんが悪を退治するのは気分晴れるからな
-
- 11 名前: 名無しオレ的ゲーム速報さん 2025年10月30日 17:06 返信する
- やはりパルは正義だったか
-
- 12 名前: 名無しオレ的ゲーム速報さん 2025年10月30日 17:07 返信する
-
>>9
出したところでなぁ…
-
- 13 名前: 名無しオレ的ゲーム速報さん 2025年10月30日 17:07 返信する
-
パルワールドが勝つかどうかはまだわからん
今申請中の特許が死んだとしても
ライド・滑空の特許が残っとるから
こいつも無効化させないといけない
-
- 14 名前: 名無しオレ的ゲーム速報さん 2025年10月30日 17:07 返信する
-
>>9
本当ろくでも無いなSwitch2で絶賛されとるけどわいは騙され無いから
-
- 15 名前: 名無しオレ的ゲーム速報さん 2025年10月30日 17:08 返信する
- ZAも戦闘面なんてただの劣化パルワだしどっちもどっち
-
- 16 名前: 名無しオレ的ゲーム速報さん 2025年10月30日 17:08 返信する
- 任天堂法務部ザコだった
-
- 17 名前: 名無しオレ的ゲーム速報さん 2025年10月30日 17:08 返信する
- ポケモンはとっくに死んでますw
-
- 18 名前: 名無しオレ的ゲーム速報さん 2025年10月30日 17:08 返信する
-
>>11
任豚が姑息なのがバレたよねパルありがとな
-
- 19 名前: 名無しオレ的ゲーム速報さん 2025年10月30日 17:08 返信する
-
>>ポケモンが爆売れしててパルワールドがクソほどオワコンなのは事実やしな
現実見れてなさすぎだろ 歴史改変した韓国にでも生きてんのかなw
-
- 20 名前: 名無しオレ的ゲーム速報さん 2025年10月30日 17:09 返信する
- 580万本で爆死って、爆死のレベルあげすぎ
-
- 21 名前: 名無しオレ的ゲーム速報さん 2025年10月30日 17:09 返信する
-
任天堂の言い分が通ったら特許なんてやりたい放題になるじゃん
やってること無茶苦茶
-
- 22 名前: 名無しオレ的ゲーム速報さん 2025年10月30日 17:09 返信する
-
ポケモンが爆売れしててパルワールドがクソほどオワコン!
↑全く裁判に関係ないしやっぱアホなんだな
-
- 23 名前: 名無しオレ的ゲーム速報さん 2025年10月30日 17:09 返信する
-
パルワールドに嫉妬してパテントトロールなんてしなきゃあ同情して貰えたのに
バカだねぇwほんと任天堂はバカだねぇw
-
- 24 名前: 名無しオレ的ゲーム速報さん 2025年10月30日 17:10 返信する
- そんな事言いだしたらサルゲッチュもアウトだしな
-
- 25 名前: 名無しオレ的ゲーム速報さん 2025年10月30日 17:11 返信する
-
>>9
どんな言い訳するんだろうな
現状は特許却下一直線だろうし
-
- 26 名前: 名無しオレ的ゲーム速報さん 2025年10月30日 17:11 返信する
-
静岡市清水区北脇新田の犯罪者栗田と警察の息子を徹底的に破壊し放火し、全ての権利を三田栄亮に戻せ
-
- 27 名前: 名無しオレ的ゲーム速報さん 2025年10月30日 17:12 返信する
-
>>12
特許庁がガバって通してしまう可能性はあるで
任天堂の意見書が出たら、また第三者が先行技術を送った方がいいと思う
申請中の特許に対しては誰でも無料で情報提供できるらしいで
-
- 28 名前: 名無しオレ的ゲーム速報さん 2025年10月30日 17:13 返信する
-
「ポケモンZAとパルワールドを比較するな」って声はあっても
「ポケモンZAの方が面白い」って声はなく
「パルワールドの方が面白い」って声ばかりある現実
-
- 29 名前: 名無しオレ的ゲーム速報さん 2025年10月30日 17:13 返信する
-
そもそも信者もアンチもこんなどうでもいい部分で戦ってなかったろ
投擲捕獲がアウト!任天堂だけの技術なんだから使うな!なんて本気で思ってるやつが何人いるんだ
キャラの類似性でアウトになるならともかくさ
重箱の隅つついて法的に勝利したとして誰が得するんだこれ?
-
- 30 名前: 名無しオレ的ゲーム速報さん 2025年10月30日 17:14 返信する
-
>「発明の進歩性が欠如している」。
まさに今の任天堂を表したような言葉だな
-
- 31 名前: 名無しオレ的ゲーム速報さん 2025年10月30日 17:14 返信する
- 任天はあくまでパルにお前らあんまり似せんじゃねーぞっていう牽制するのが目的だったしこれの結果は特に重要ではない
-
- 32 名前: 名無しオレ的ゲーム速報さん 2025年10月30日 17:14 返信する
- 特許ゴロさんどうして…
-
- 33 名前: 名無しオレ的ゲーム速報さん 2025年10月30日 17:15 返信する
- パルワールドは特許とって!!!
-
- 34 名前: 名無しオレ的ゲーム速報さん 2025年10月30日 17:16 返信する
- プレーリードッグゲットだぜ!
-
- 35 名前: 名無しオレ的ゲーム速報さん 2025年10月30日 17:16 返信する
-
バハムートの姿が竜としてデザインされたのは、ゲーム『ダンジョンズ&ドラゴンズ』が最初です。
グラブルはFFのパクリではないのか
-
- 36 名前: 名無しオレ的ゲーム速報さん 2025年10月30日 17:17 返信する
- ポケモンゴw
-
- 37 名前: 名無しオレ的ゲーム速報さん 2025年10月30日 17:17 返信する
-
>>31
それなら著作権で訴えてるはずな
-
- 38 名前: 名無しオレ的ゲーム速報さん 2025年10月30日 17:18 返信する
-
また出来もしない技術ごちゃまぜにして老人騙して通すだけよ
任天堂は過去にもそうしてる
-
- 39 名前: 名無しオレ的ゲーム速報さん 2025年10月30日 17:18 返信する
-
>>31
牽制程度で国が関わる特許と裁判を振り上げないでほしいのですが・・・
-
- 40 名前: 名無しオレ的ゲーム速報さん 2025年10月30日 17:18 返信する
- ポケモンとか未だに買ってる奴はガイ
-
- 41 名前: 名無しオレ的ゲーム速報さん 2025年10月30日 17:18 返信する
-
馬鹿みたいな訴訟してないでゲームをまじめに作れ
未だにPS2レベルのゲームとかユーザー馬鹿にし過ぎだろ
-
- 42 名前: 名無しオレ的ゲーム速報さん 2025年10月30日 17:18 返信する
-
パルワ潰しに行った結果、余計に比較されることになり
ZAも当然いつもの低クオリティ
任天堂頭良すぎだろ
-
- 43 名前: 名無しオレ的ゲーム速報さん 2025年10月30日 17:19 返信する
- 草
-
- 44 名前: 名無しオレ的ゲーム速報さん 2025年10月30日 17:19 返信する
-
>>7
MOD以外にも数件先行例出していたのに任天堂がMODに関して馬鹿な事言ったせいで、そこしか注目されていなかったみたいだね
そのせいで任豚がMODだからとか変な希望持っていたけど、初めから特許却下の結果は変わらなかったよ
-
- 45 名前: 名無しオレ的ゲーム速報さん 2025年10月30日 17:20 返信する
- これでARKにまで飛び火して訴え出したりしないだろうな?w
-
- 46 名前: 名無しオレ的ゲーム速報さん 2025年10月30日 17:21 返信する
-
ポケモンすきやねー
転売屋と信者くらいしかもう興味ないやろ
-
- 47 名前: 名無しオレ的ゲーム速報さん 2025年10月30日 17:21 返信する
-
>>25
ようわからんけど、たとえば捕獲アイテムと、捕獲以外のアイテムを1操作でモード切替して、全く同一の操作で投擲できるところとか強調するんかな。
でもモンハンにあるような気がする。どうするんやろね。
-
- 48 名前: 名無しオレ的ゲーム速報さん 2025年10月30日 17:22 返信する
-
進歩性の欠如ワロタ
そのとおりや・・
-
- 49 名前: 名無しオレ的ゲーム速報さん 2025年10月30日 17:22 返信する
- ゲーマーとして言いたいことは「つまらんゲームを出すな」「面白いゲームにケチつけて遊べなくするような真似はするな」この2つだけ
-
- 50 名前: 名無しオレ的ゲーム速報さん 2025年10月30日 17:22 返信する
- 全然最強じゃないやんけ…
-
- 51 名前: 名無しオレ的ゲーム速報さん 2025年10月30日 17:22 返信する
-
任天堂批判側だがあえていうがこの流れは既定路線だよ
こっから裁判していく流れだからね
-
- 52 名前: 名無しオレ的ゲーム速報さん 2025年10月30日 17:23 返信する
-
パズドラとかモンストのあとに出てきた3Dゲームレベルのアクション
しかも攻撃ボタン連打まで10年前のアクションソシャゲだし、そっちに金かけてくれよ
-
- 53 名前: 名無しオレ的ゲーム速報さん 2025年10月30日 17:23 返信する
- 進歩性欠如堂
-
- 54 名前: 名無しオレ的ゲーム速報さん 2025年10月30日 17:23 返信する
- 惨めだな、任天堂
-
- 55 名前: 名無しオレ的ゲーム速報さん 2025年10月30日 17:23 返信する
-
これ一つ一つ特許を裁判所か特許庁を通して潰していかなきゃいけないってこと?
ポケットペア体力持つのか?
-
- 56 名前: 名無しオレ的ゲーム速報さん 2025年10月30日 17:23 返信する
-
>>29
そもそも信者の声を聴いて起こしたと言うより
比較されてしまうZAの発売前に潰したかったって考える方が筋が通る
-
- 57 名前: 名無しオレ的ゲーム速報さん 2025年10月30日 17:23 返信する
-
風向きは最初っから任天堂に逆風だろw
-
- 58 名前: 名無しオレ的ゲーム速報さん 2025年10月30日 17:24 返信する
-
>>1
パル「正義は勝つ😤😤😤😤😤😤😤😤😤」
-
- 59 名前: 名無しオレ的ゲーム速報さん 2025年10月30日 17:24 返信する
-
もうこんな裁判誰も興味無いで
ポケモンが爆売れしててパルワールドがクソほどオワコンなのは事実やしな←クッソ悔しそうで草
-
- 60 名前: 名無しオレ的ゲーム速報さん 2025年10月30日 17:25 返信する
-
>>29
金と地位が欲しいだけ
ゲーム市場で儲けたかったらウチに土産持って挨拶しに来なはれってこと
-
- 61 名前: 名無しオレ的ゲーム速報さん 2025年10月30日 17:25 返信する
-
>>44
そいやレスにTitanfall2とかだしてたっけ 当時気が付かないけどあれってCoDのチーデス×PvPvE要素があってマップにいる雑魚Botとプレイヤー倒すと自分のロボットが早く獲得できるからって出してた記憶
-
- 62 名前: 名無しオレ的ゲーム速報さん 2025年10月30日 17:25 返信する
-
>>55
任天堂がこれ以上特許失うのを恐れて引き下がるなら直ぐに終わるけど
プライドの塊の任天堂が引き下がるとは思えないなww
-
- 63 名前: 名無しオレ的ゲーム速報さん 2025年10月30日 17:25 返信する
- パテント・トロール任天堂の次の一手が気になるね(笑)
-
- 64 名前: 名無しオレ的ゲーム速報さん 2025年10月30日 17:26 返信する
-
本当はデザイン面が気に入らなかったから潰そうとしてたのにね
そっちは無理筋だから特許でって感じだったのに結局負けそうで草
-
- 65 名前: 名無しオレ的ゲーム速報さん 2025年10月30日 17:26 返信する
-
こいついつもポケモンご話題になってる時に乗っかってくるよな
そういうところだぞ
-
- 66 名前: 名無しオレ的ゲーム速報さん 2025年10月30日 17:26 返信する
-
>>4
これ許しちゃうと「似たゲーム」じゃなくて「パクリゲーム」が横行してしまう
ほんま良くない
-
- 67 名前: 名無しオレ的ゲーム速報さん 2025年10月30日 17:26 返信する
-
>>5
任天堂はパテントトロールやからね
世界での認識だよ
-
- 68 名前: 名無しオレ的ゲーム速報さん 2025年10月30日 17:27 返信する
-
ふざけんな!進歩性あるだろ💢
敵ユニットを捕まえて味方ユニットとして戦わせるって思い付くかよ
将棋から着想を得た任天堂はマジで凄い
-
- 69 名前: 名無しオレ的ゲーム速報さん 2025年10月30日 17:28 返信する
-
拒絶確定ではないんやろ?
頑張ってアクションしーや
-
- 70 名前: 名無しオレ的ゲーム速報さん 2025年10月30日 17:28 返信する
-
>>20
1000万本で爆死扱いのモンハンワイルド舐めんなよw
-
- 71 名前: 名無しオレ的ゲーム速報さん 2025年10月30日 17:29 返信する
-
>>66
進歩性のない技術を特許で囲い込まれるのもほんま良くない
-
- 72 名前: 名無しオレ的ゲーム速報さん 2025年10月30日 17:30 返信する
-
ポケモンのパクリゲーなんて山程出てるんだから
相手するならそっちからにしろよ
-
- 73 名前: 名無しオレ的ゲーム速報さん 2025年10月30日 17:30 返信する
- まるで将棋だな
-
- 74 名前: 名無しオレ的ゲーム速報さん 2025年10月30日 17:30 返信する
- 先駆者任天堂への敬意が足りてない判断だ
-
- 75 名前: 名無しオレ的ゲーム速報さん 2025年10月30日 17:30 返信する
-
>>35
任天堂でさえ、著作権では訴えてないんやでw
-
- 76 名前: 名無しオレ的ゲーム速報さん 2025年10月30日 17:31 返信する
-
ポケモンは元からやってないけどパルワールドすぐ飽きちゃったんだけど今も楽しいの?
やってたフォロワーの声も全然聞こえてこないから教えて欲しい
-
- 77 名前: 名無しオレ的ゲーム速報さん 2025年10月30日 17:32 返信する
-
パルワールド大勝利。
任天堂は特許ゴロ行為バレてでイメージガタ落ちやね
-
- 78 名前: 名無しオレ的ゲーム速報さん 2025年10月30日 17:33 返信する
- 似たりよったり。どっちもどっち。
-
- 79 名前: 名無しオレ的ゲーム速報さん 2025年10月30日 17:33 返信する
-
コナミとサイゲのパワプロ特許問題の時でも同じように騒ぐアホおったけど、却下からの修正は特許だと普通の事
係争中とか関係無い部分でも語句が指し示す範囲があやふやだったりすると修正させられる
-
- 80 名前: 名無しオレ的ゲーム速報さん 2025年10月30日 17:33 返信する
-
>>27
再審査して通っても訴訟に使えるものじゃなくなるからどちらにせよ負けよな
-
- 81 名前: 名無しオレ的ゲーム速報さん 2025年10月30日 17:34 返信する
- パクったもん勝ちになっちゃうじゃん
-
- 82 名前: 名無しオレ的ゲーム速報さん 2025年10月30日 17:34 返信する
-
そのシステムが特許でダメって言うならあれとかこれはどうなんのって
ふわっと浮かぶやつをそのまま指摘されたかんじか
-
- 83 名前: 名無しオレ的ゲーム速報さん 2025年10月30日 17:35 返信する
-
>>9
やたらニュースで一般的一般的と擁護されてるけど
結局は最初に任天堂の意見として出したのがそのままじゃ通らないよって拒否されたって事ですよね
-
- 84 名前: 名無しオレ的ゲーム速報さん 2025年10月30日 17:36 返信する
-
>>58
任天堂が『パルワールド』訴訟に関連して出願した特許が、特許庁から拒絶理由通知を受けたという情報が共有されています。拒絶理由通知は特許取得までの一般的なプロセスであり、特許が却下されたわけではありません。
-
- 85 名前: 名無しオレ的ゲーム速報さん 2025年10月30日 17:37 返信する
- そら修正は可能だろうけど、元々パルワに寄せて申請してた特許だから修正後の特許でパルワに侵害を迫れるか、訴訟を続けられるかは微妙な気がする
-
- 86 名前: 名無しオレ的ゲーム速報さん 2025年10月30日 17:37 返信する
-
あんなの特許じゃない(笑)
当時から任天堂のこと嘲笑ってた俺の正しさが証明された
-
- 87 名前: 名無しオレ的ゲーム速報さん 2025年10月30日 17:38 返信する
-
>>35
著作権って結構難しいんだよ
見た目が似ているとかではなくデータそのものを勝手にコピーして加工したレベル
とか、じゃないと通らないんじゃね
-
- 88 名前: 名無しオレ的ゲーム速報さん 2025年10月30日 17:39 返信する
-
>>80
訂正後の内容によるな
任天堂としてはパルワ訴訟に使える武器として残せるように訂正したいやろうけど、どうするつもりなのかは想像できんわ
そもそも進歩性があると思えんから
-
- 89 名前: 名無しオレ的ゲーム速報さん 2025年10月30日 17:39 返信する
-
>>23
勝率を上げるために著作権じゃなく特許権で訴訟したんだろうけど
著作権で訴えた方が圧倒的にマシだったな
-
- 90 名前: 名無しオレ的ゲーム速報さん 2025年10月30日 17:39 返信する
-
>>1
勝てないのは任天堂もわかってたでしょ
ただ問題のある企業だとレッテル張って評判落としたかっただけ
-
- 91 名前: 名無しオレ的ゲーム速報さん 2025年10月30日 17:39 返信する
-
>>79
今回のは範囲があやふやじゃなくて申請内容自体に新規制がないだから、要求されてる修正のハードルはまあまあ重め(不可能ではない)
-
- 92 名前: 名無しオレ的ゲーム速報さん 2025年10月30日 17:39 返信する
- アメリカ政府がポケモン使ってだんまりだからな任天堂
-
- 93 名前: 名無しオレ的ゲーム速報さん 2025年10月30日 17:40 返信する
-
>>55
金払うならいつでも何回でもふっかけていいからね
しかもふっかけられた側は無視したら無条件で負けにされるから
-
- 94 名前: 名無しオレ的ゲーム速報さん 2025年10月30日 17:40 返信する
- ゲーム業界のために権利抱えてるんだと言いつつ自分らを脅かす存在に対して言いがかりしてる感強くてダサかった
-
- 95 名前: 名無しオレ的ゲーム速報さん 2025年10月30日 17:41 返信する
-
任天堂さんはパルワを潰したい
生成AIで作ったようなポケモンのパチモンみたいなデザインが許せないが
著作権、意匠権の侵害で訴えるのは難しい
そこで、特許関連で言いがかりをつけて潰そうとしてる
-
- 96 名前: 名無しオレ的ゲーム速報さん 2025年10月30日 17:41 返信する
- 面白い面白くないは別として、ポケモンのパクリであることは誰もが見てわかる。原神の件といい本当に複雑だよ。
-
- 97 名前: 名無しオレ的ゲーム速報さん 2025年10月30日 17:41 返信する
-
特許の拒絶て割と当たり前では?
-
- 98 名前: 名無しオレ的ゲーム速報さん 2025年10月30日 17:41 返信する
-
>>1
何が最強法務部だよ気持ちわりい…
中国韓国の丸パクリには何も言わずパルワに先越されたのビビって訴えてるだけじゃねぇか
ホント惨め
任天堂調子こきすぎだから1回痛い目見て欲しいわ
-
- 99 名前: 名無しオレ的ゲーム速報さん 2025年10月30日 17:41 返信する
-
>>31
牽制するためにブランドイメージ損ねまくってんの草生えるわ
-
- 100 名前: 名無しオレ的ゲーム速報さん 2025年10月30日 17:42 返信する
-
>>20
反応コメの順番が正しいなら、先に喧嘩売ったのはZAファンだからねw
-
- 101 名前: 名無しオレ的ゲーム速報さん 2025年10月30日 17:42 返信する
- 遊びにパテントはないとは誰の言葉だったか
-
- 102 名前: 名無しオレ的ゲーム速報さん 2025年10月30日 17:42 返信する
-
>>84
特許出願の約9割以上に拒絶理由通知が届きますが、これは拒絶が確定したものではなく、特許取得の可能性があります。拒絶理由通知を受け取った後、意見書や補正書を提出することで、特許査定を得られる確率は統計的に約70%です。
-
- 103 名前: 名無しオレ的ゲーム速報さん 2025年10月30日 17:43 返信する
-
肝心な部分がダメだって言われているのに
修正すれば行けると思うのはカルト信者だぞw
-
- 104 名前: 名無しオレ的ゲーム速報さん 2025年10月30日 17:43 返信する
-
>>66
中国、韓国で既に丸パクリポケモン大量に出てんだが?
なにが「ほんま良くない」だよ
国内企業だったから強く出ただけだろ
-
- 105 名前: 名無しオレ的ゲーム速報さん 2025年10月30日 17:43 返信する
- 任天堂は普通にパルワールドより面白いゲーム作ればよくね?
-
- 106 名前: 名無しオレ的ゲーム速報さん 2025年10月30日 17:44 返信する
- 擁護するつもりはないけど特許に対しての価値観が日本と海外じゃ違うのに海外勢って言ってるやつは何言ってんのかね
-
- 107 名前: 名無しオレ的ゲーム速報さん 2025年10月30日 17:44 返信する
-
任天堂最強法務部(笑)
任天堂信者バカ丸出しで草なんよ
-
- 108 名前: 名無しオレ的ゲーム速報さん 2025年10月30日 17:45 返信する
- 嫌がらせ失敗堂クソダサ最低😩👎
-
- 109 名前: 名無しオレ的ゲーム速報さん 2025年10月30日 17:45 返信する
-
>>83
そうそう、そのままじゃ通りませんっていう拒絶だから、言うなれば手続きの途中ってことやな
だから喜ぶには早い
意見書と訂正の内容によっては特許が通るかもしれんし、それがパルワ訴訟に使える内容になってしまうかもしれん
特許庁に丸投げするよか、俺らユーザーも意見書と訂正内容を確認して、先行技術を知ってるなら特許庁に知らせた方がええと思うやで
-
- 110 名前: 名無しオレ的ゲーム速報さん 2025年10月30日 17:45 返信する
-
>>90
うわっそうだったんか・・腐りすぎてるな駄目だ任豚
-
- 111 名前: 名無しオレ的ゲーム速報さん 2025年10月30日 17:45 返信する
-
>>45
Arkが任天堂訴えたら面白そう。まぁ訴えるほど器小さくないしやらないだろうけど。
-
- 112 名前: 名無しオレ的ゲーム速報さん 2025年10月30日 17:47 返信する
- 陣内発狂
-
- 113 名前: 名無しオレ的ゲーム速報さん 2025年10月30日 17:48 返信する
- そもそも カプセル技術はブリーフ博士の発明であり それは 鳥山明 先生の発案である
-
- 114 名前: 名無しオレ的ゲーム速報さん 2025年10月30日 17:48 返信する
- 特許庁はまともだなあ
-
- 115 名前: 名無しオレ的ゲーム速報さん 2025年10月30日 17:52 返信する
-
もし任天堂が意見書出したらオレ速さん速攻で記事作ってくれへんかな。
内容を確認したり、先行技術を探す場にしたいねんけど。
-
- 116 名前: 名無しオレ的ゲーム速報さん 2025年10月30日 17:53 返信する
-
自民党 知的財産戦略調査会 メンバー コバホーク
千葉県にいっぱい献金してね
-
- 117 名前: 名無しオレ的ゲーム速報さん 2025年10月30日 17:56 返信する
- 花札売りの時代から続く筋金入り反社企業ニンテンドー
-
- 118 名前: 名無しオレ的ゲーム速報さん 2025年10月30日 17:59 返信する
- ポケモンはzaでもTwitterでどうしてこうなるの!ってポストに対して信者達がお前が下手だからとかって一斉に攻撃リプしまくってるのホンマにお里が知れる
-
- 119 名前: 名無しオレ的ゲーム速報さん 2025年10月30日 17:59 返信する
- これ見た時、絶対ソニー信者が喜びそうだなとは思った
-
- 120 名前: 名無しオレ的ゲーム速報さん 2025年10月30日 18:01 返信する
-
>Palworldは必ずしも任天堂を模倣しているのではなく、むしろ数十年にわたって確立されたゲームメカニクスに触発され、それを基盤として構築されている
まあこれだよな著作権に関してグレーなのは分かるけど、特許となると別だよ
周りからは任天堂は著作権で戦っても勝てないから嫌がらせのために特許側で訴訟しているようにしか見えない
-
- 121 名前: 名無しオレ的ゲーム速報さん 2025年10月30日 18:01 返信する
-
だって特許と呼べないレベルのものだからなぁ
現実にモンスターボールを開発してからにしろよw
-
- 122 名前: 名無しオレ的ゲーム速報さん 2025年10月30日 18:02 返信する
-
>>19
よくパルワはオワコンオワコンって言われるけどあれ今でも1日あたり数万人の同接数を出してるんだよな
パルワがオワコンならそれ以下の同接数しか出せてないゲームはどうなんだって話だわ
-
- 123 名前: 名無しオレ的ゲーム速報さん 2025年10月30日 18:02 返信する
- つまり、ニンテンドーオワタw
-
- 124 名前: 名無しオレ的ゲーム速報さん 2025年10月30日 18:05 返信する
-
>>106
特許は世界中で価値観合わせなきゃ駄目なやつだろ、そうじゃないと特定国家が他国企業の特許認めずパクリ放題になるぞ
-
- 125 名前: 名無しオレ的ゲーム速報さん 2025年10月30日 18:05 返信する
-
意匠が似てるで争っても勝てないから
勝ち筋ある権利ゴロで戦って負けるってかっこ悪すぎやろ
-
- 126 名前: 名無しオレ的ゲーム速報さん 2025年10月30日 18:05 返信する
-
>>119
裁判に勝つとか問題が何かよりもソニー信者が喜ぶかどうかで何もかも判断してそうな西くん
-
- 127 名前: 名無しオレ的ゲーム速報さん 2025年10月30日 18:05 返信する
- クラフトピアもPS5で出せや
-
- 128 名前: 名無しオレ的ゲーム速報さん 2025年10月30日 18:05 返信する
-
この記事は、中立的なニュースというよりも、一つの出来事(拒絶理由通知)をドラマチックに解釈した、扇動的な論評記事と評価できます。
今回の出来事は、特許出願プロセスにおける**「一般的なハードル」であり、任天堂はこれに対し対応策を取ることが可能です。この通知をもって、訴訟の行方が決まったり、任天堂が決定的に不利になったりしたと判断するのは時期尚早**です。
-
- 129 名前: 名無しオレ的ゲーム速報さん 2025年10月30日 18:05 返信する
-
駄目にきまっとるやろ
皆が迷惑する
-
- 130 名前: 名無しオレ的ゲーム速報さん 2025年10月30日 18:05 返信する
- まっとうに特許で争ったら勝てないからってほぼ嫌がらせでやってるような状態だしなぁ
-
- 131 名前: 名無しオレ的ゲーム速報さん 2025年10月30日 18:05 返信する
- 悪が栄えたためしなし
-
- 132 名前: 名無しオレ的ゲーム速報さん 2025年10月30日 18:07 返信する
-
俺的ゲーム速報JINは、先のニュース(拒絶理由通知)を受けて、その影響や解釈を非常にセンセーショナルかつ誇張した表現で報じ、読者の関心を引きつけようとしているように見受けられます。
結論から申し上げると、この記事は**「特許庁に拒絶された(却下された)」という表現で、実態の「拒絶理由通知」を誤認させ、任天堂側が決定的に不利になったかのような印象**を与えています。
-
- 133 名前: 名無しオレ的ゲーム速報さん 2025年10月30日 18:07 返信する
- もうみんな興味ないから(震え声
-
- 134 名前: 名無しオレ的ゲーム速報さん 2025年10月30日 18:07 返信する
-
白猫の件と同じやろ
長い事普通に使われてきたものを後から勝手に特許申請すな
お前らが言ったことだろ任天堂
-
- 135 名前: 名無しオレ的ゲーム速報さん 2025年10月30日 18:08 返信する
-
>>131
悪のはちまJINが栄えてるじゃん
-
- 136 名前: 名無しオレ的ゲーム速報さん 2025年10月30日 18:08 返信する
-
遊びにパテントは無い!!
いわっちが言っていた。
-
- 137 名前: 名無しオレ的ゲーム速報さん 2025年10月30日 18:08 返信する
-
>>1
ちなみに今回の拒絶についてはポケットペアが特許の否定書類を提出して特許庁が再審査した上での拒絶なんで、
特許は拒絶されるもの!修正したら通る!という任天堂信者の馬鹿な理論は通用しない事案なんですよねww
-
- 138 名前: 名無しオレ的ゲーム速報さん 2025年10月30日 18:10 返信する
-
ポケモンに言えることは一つだけ
クオリティを上げてくれ
-
- 139 名前: 名無しオレ的ゲーム速報さん 2025年10月30日 18:11 返信する
-
>>13
それらもすでに今回のと同様に異議申し立てされてるからおそらく無効化されるだろう
-
- 140 名前: 名無しオレ的ゲーム速報さん 2025年10月30日 18:11 返信する
-
>>79
ちなみに今回の拒絶についてはポケットペアが特許の否定書類を提出して特許庁が再審査した上での拒絶なんで、
特許は拒絶されるもの!修正したら通る!という任天堂信者の馬鹿な理論は通用しない事案なんですよね
-
- 141 名前: 名無しオレ的ゲーム速報さん 2025年10月30日 18:12 返信する
-
>>132
LLMに代弁させてプレーンテキストのコメント投稿する場所にmarkdown形式で投稿しちゃうような低能だから自分の言葉でモノを語れないんだね
-
- 142 名前: 名無しオレ的ゲーム速報さん 2025年10月30日 18:13 返信する
-
捕獲システムなんてポケモン以前にあったんだし
人の作ったもんに乗っかって権利主張してる分
任天堂のが何倍もタチが悪い…
-
- 143 名前: 名無しオレ的ゲーム速報さん 2025年10月30日 18:13 返信する
-
特許が1回拒絶されるのは普通のことだと思いたいブタちゃんがいるけど
今回の拒絶についてはポケットペアが特許の否定書類を提出して特許庁が再審査した上での拒絶なんで通常の手続きとはわけが違うんですよねw
-
- 144 名前: 名無しオレ的ゲーム速報さん 2025年10月30日 18:14 返信する
-
>>143
まあ実際には今回の拒絶についてはポケットペアが特許の否定書類を提出して特許庁が再審査した上での拒絶なんで、
特許は拒絶されるもの!修正したら通る!という任天堂信者の馬鹿な理論は通用しない事案なんですよね
-
- 145 名前: 名無しオレ的ゲーム速報さん 2025年10月30日 18:15 返信する
-
また任天堂負けたんか
最近負けてばっかりだな
-
- 146 名前: 名無しオレ的ゲーム速報さん 2025年10月30日 18:16 返信する
-
>>128
文体がGeminiちゃんみたいで草
言いたいことはわかるわ
でもわいは扇動でもこのニュースが広まってよかったと思とるで
申請中の特許には第三者が異議申し立て・情報提供できるんやし、ユーザーやゲーム開発者が特許申請の経過を見張ったり、議論をするのは有意義なことやないかな
-
- 147 名前: 名無しオレ的ゲーム速報さん 2025年10月30日 18:16 返信する
-
クソほど時間と金かけて世界中のユーザーから嫌われて日本のゲーム開発を訴えて損害賠償500万っていうただの嫌がらせムーブ
風向きなんて最初から変わってないだろ
勝っても負けても大ひんしゅくだよ
-
- 148 名前: 名無しオレ的ゲーム速報さん 2025年10月30日 18:16 返信する
- 「うちはアークからパクったんだ!だから任天堂の特許は無効だ!」
-
- 149 名前: 名無しオレ的ゲーム速報さん 2025年10月30日 18:17 返信する
-
>>144
それはどこを見て確認できるん?
-
- 150 名前: 名無しオレ的ゲーム速報さん 2025年10月30日 18:19 返信する
-
かつてウチはソニーの特許をパクったんだから
フィリップスの特許とは違うと言ってた企業があった
-
- 151 名前: 名無しオレ的ゲーム速報さん 2025年10月30日 18:21 返信する
-
>>148
実際任天堂の特許じゃないって話なんだ
可愛そうだが進歩性が無いんだ
-
- 152 名前: 俺は水原一平 2025年10月30日 18:21 返信する
- クソゲー訴訟
-
- 153 名前: 名無しオレ的ゲーム速報さん 2025年10月30日 18:22 返信する
-
>>5
かもな、今回は後出しジャンケンだし
-
- 154 名前: 名無しオレ的ゲーム速報さん 2025年10月30日 18:23 返信する
- 任天堂の倒し方、知ってますよ
-
- 155 名前: 名無しオレ的ゲーム速報さん 2025年10月30日 18:23 返信する
-
>>149
特許情報プラットフォームで検索すりゃ全部見れる
-
- 156 名前: 名無しオレ的ゲーム速報さん 2025年10月30日 18:24 返信する
-
なんでデザイン以外のところで戦ってるんだよ
モンスター捕まえる云々なんかそりゃ無理だろ
-
- 157 名前: 名無しオレ的ゲーム速報さん 2025年10月30日 18:24 返信する
-
>>13
またセガのゴールデンアックスの話しないといかんか?
-
- 158 名前: 名無しオレ的ゲーム速報さん 2025年10月30日 18:26 返信する
-
>>148
それ裏を返せばアークの特許を俺のもんだと任天堂が主張してるってことにならんか
-
- 159 名前: 名無しオレ的ゲーム速報さん 2025年10月30日 18:26 返信する
-
>>156
デザインは訴えられないラインだからやろ
だから無理筋の特許でなんとかダメージを与えてやりてぇ…っていう欲望が任天堂の中でムクムクしちゃったんだ
-
- 160 名前: 名無しオレ的ゲーム速報さん 2025年10月30日 18:26 返信する
-
>>156
デザインも無理だからや
かと言って特許も無理なんだがほんまなんでこんなことやったのか・・・
-
- 161 名前: 名無しオレ的ゲーム速報さん 2025年10月30日 18:27 返信する
- 実際パクリのようなゲームなんて結構あるのにパルワだけ目つけられたのは自分とこのポケモンより売れたからだろうな
-
- 162 名前: 名無しオレ的ゲーム速報さん 2025年10月30日 18:28 返信する
-
"進歩性の欠如"
もうこれ任天堂の社訓だろ
-
- 163 名前: 名無しオレ的ゲーム速報さん 2025年10月30日 18:29 返信する
-
>>161
パルワのパクリシステムをポケモン最新作で積んだことを鑑みるに、先に商品化されたという嫉妬もありそう
-
- 164 名前: 名無しオレ的ゲーム速報さん 2025年10月30日 18:30 返信する
-
今後任天堂はARK、モンスターハンター4、クラフトピア、艦隊これくしょん、Pokemon GOとの違いを証明しつつ
パルワールドとは同じだと主張しないといけないわけ
まぁ無理だわな
-
- 165 名前: 名無しオレ的ゲーム速報さん 2025年10月30日 18:30 返信する
-
>>158
その通り
だからなにやってん堂状態なわけ
-
- 166 名前: 名無しオレ的ゲーム速報さん 2025年10月30日 18:31 返信する
-
ARKが親だったんか知らんかった
ポケモン初代の時に申請してれば・・・って昔過ぎて期限切れてるな
-
- 167 名前: 名無しオレ的ゲーム速報さん 2025年10月30日 18:31 返信する
-
>>162
「枯れた技術の水平思考」やぞ
システムの使い回しやパクリでも、信者は絶賛してくれるんだ
絆は深まるんだ。売上は上がらないんだ
-
- 168 名前: 名無しオレ的ゲーム速報さん 2025年10月30日 18:32 返信する
- ガバガバ特許庁が仕事するとか珍しいな
-
- 169 名前: 名無しオレ的ゲーム速報さん 2025年10月30日 18:32 返信する
- 最強法務部(笑)
-
- 170 名前: 名無しオレ的ゲーム速報さん 2025年10月30日 18:33 返信する
- 任天堂が無茶苦茶でホッとしてるわ
-
- 171 名前: 名無しオレ的ゲーム速報さん 2025年10月30日 18:34 返信する
- 珍天堂怒りの内容改変攻撃
-
- 172 名前: 名無しオレ的ゲーム速報さん 2025年10月30日 18:34 返信する
-
>>168
ガバガバ特許庁でも証拠出されたら仕事するんだよ
ガバガバな理由は、その類似品を探す努力をしないか、探せない無能だからなんだ
-
- 173 名前: 名無しオレ的ゲーム速報さん 2025年10月30日 18:35 返信する
-
ZA悪くないけど「ポケモンにしては…」って枕詞は必須って感じ
金儲けてんだからもっとまじめに予算つぎ込んでゲームをしっかり作れよ〜
ブランド貯金だいぶ失っていってるぞー
-
- 174 名前: 名無しオレ的ゲーム速報さん 2025年10月30日 18:35 返信する
-
>>164
マインスイーパーが脳裏をよぎった
-
- 175 名前: 名無しオレ的ゲーム速報さん 2025年10月30日 18:36 返信する
-
裁判官「パクってんのお前じゃん」
任天堂「」
-
- 176 名前: 名無しオレ的ゲーム速報さん 2025年10月30日 18:37 返信する
- 唯一いけそうな日本特許庁ですら拒絶させれるってやばいじゃん
-
- 177 名前: 名無しオレ的ゲーム速報さん 2025年10月30日 18:37 返信する
-
Switch2ならパルワやれるんじゃないの?
それで手打ちにしたら?
あ、ポケモン新作の凄さが目立っちゃうか()
-
- 178 名前: 名無しオレ的ゲーム速報さん 2025年10月30日 18:38 返信する
-
>>177
新作ポケモンの凄さを体感して、パルワールドの売上が倍増したらどうするんだ
責任取れるのかよ!!
-
- 179 名前: 名無しオレ的ゲーム速報さん 2025年10月30日 18:38 返信する
- 絵柄パクで騒ぐやつにはサンリオサンリオ言われとるイッカネズミでも突きつけとけ
-
- 180 名前: 名無しオレ的ゲーム速報さん 2025年10月30日 18:38 返信する
-
>>163
そして新型ハード積んでなお、そのパクリシステムを
再現出来ないというお粗末さよ
-
- 181 名前: 名無しオレ的ゲーム速報さん 2025年10月30日 18:38 返信する
-
>>177
ポケモンの手抜きが情弱どもにバレるだろが!
-
- 182 名前: 名無しオレ的ゲーム速報さん 2025年10月30日 18:39 返信する
- 外国人「盛者必衰のゲーム業界で任天堂がトップであり続ける理由って何?」
-
- 183 名前: 名無しオレ的ゲーム速報さん 2025年10月30日 18:39 返信する
- ガワはハリボテでもなぜか売れるポケモン
-
- 184 名前: 名無しオレ的ゲーム速報さん 2025年10月30日 18:39 返信する
- 先行技術の例にクラフトピアがあるのとんでもない屈辱だろうな
-
- 185 名前: 名無しオレ的ゲーム速報さん 2025年10月30日 18:39 返信する
- KONAMIのウマ娘裁判と同じ展開になってきたな
-
- 186 名前: 名無しオレ的ゲーム速報さん 2025年10月30日 18:39 返信する
-
FF11で欧米の個人ユーザーに負けるまではスクエニ法務部最強と言われてた時代もありました
任天堂さんこちら側にようこそ
-
- 187 名前: 名無しオレ的ゲーム速報さん 2025年10月30日 18:40 返信する
-
>>98
そもそも法務部なんてないからね
総務課か知財管理部のおっさんが
昵懇の弁護士事務所に電話するだけだから
-
- 188 名前: 名無しオレ的ゲーム速報さん 2025年10月30日 18:40 返信する
- 最強もといサイキョー流
-
- 189 名前: 名無しオレ的ゲーム速報さん 2025年10月30日 18:41 返信する
- 任天堂ダサすぎwww
-
- 190 名前: 名無しオレ的ゲーム速報さん 2025年10月30日 18:41 返信する
-
岩田のいない任天堂ってこんなもんなんだな
京都しぐさの特許ヤクザやん
やっぱり北海道の風を入れないと腐っていくんやね
-
- 191 名前: 名無しオレ的ゲーム速報さん 2025年10月30日 18:41 返信する
-
>>185
そういやウマ娘裁判どうなったんやアレ
サポートカードとかは明らかにやっちまってたが
-
- 192 名前: 名無しオレ的ゲーム速報さん 2025年10月30日 18:41 返信する
-
>>175
裁判官「パクってんのお前じゃん」
任天堂「昔作りました」
特許庁「昔過ぎて当時取ってたらもう無効だしもう普及しまくってるから出したら超サブマリンなるわ」
任天堂「」
-
- 193 名前: 名無しオレ的ゲーム速報さん 2025年10月30日 18:41 返信する
- そもそも一回で通るもんじゃないだろうに
-
- 194 名前: 名無しオレ的ゲーム速報さん 2025年10月30日 18:42 返信する
-
売り上げに嫉妬して特定ゲームを潰すなんて愚かな前例があってはならんから
こういうことになってまあ良かったよ
まあまだ油断はできんがこのままいくとおそらく任天堂は負けるだろう
敗訴する前に和解に持ち込もうとすると思うけど
-
- 195 名前: 名無しオレ的ゲーム速報さん 2025年10月30日 18:42 返信する
- ヤクザじゃねえならもっと丸くなりなよ任天堂
-
- 196 名前: 名無しオレ的ゲーム速報さん 2025年10月30日 18:44 返信する
-
>>1
🐖ゴールポストをずらさないか?裁判には負けたけどポケモンの方が売れてるって話にするんだ
-
- 197 名前: 名無しオレ的ゲーム速報さん 2025年10月30日 18:44 返信する
-
>>195
花札屋の頃も普通にヤクザだったから岩田の時だけまともだったとも言える
-
- 198 名前: 名無しオレ的ゲーム速報さん 2025年10月30日 18:45 返信する
-
>>194
パルワールドとここから和解するには、任天堂側が相当に不利な条件飲まないと無理じゃね
それこそ、任天堂主体でポケモンとパルワのコラボを、ポケモンショップでやるレベルの
-
- 199 名前: 名無しオレ的ゲーム速報さん 2025年10月30日 18:45 返信する
-
話し聞く限りだと単なるアイディアなんだよね
アイディアと発明の違いって何なんだろう
-
- 200 名前: 名無しオレ的ゲーム速報さん 2025年10月30日 18:47 返信する
-
>>198
損害賠償を支払う義務はあるだろうな
TGSに合わせて訴訟提起してPS5版の発売を遅らせたという事実があるし
ゲーム内容仕様を変更せざるを得ない状況に陥らせた
ユーザーのゲーム体験を損なっているし風評被害も凄まじい
名誉回復のために様々な支援をしなければならないだろう
-
- 201 名前: 名無しオレ的ゲーム速報さん 2025年10月30日 18:47 返信する
-
当たり前だわな
クソみたいなスラップ裁判仕掛けて日本の任天堂信者以外に顰蹙買っただけ
こんな無茶苦茶な言いがかりが通ったら
作れるゲームの自由度なくなってゲーム業界終わるわ
パルワが失敗してたらゴリ押しで長引かせて兵糧攻めしてでも潰しただろうけどそれも無理だろうし、いい加減手を引いて真面目にパルワとクオリティで戦えるゲーム作れ
これ裁判が終わったらパルワを誹謗中傷しまくってた任天堂信者を名誉毀損で何十人か訴えて欲しい
-
- 202 名前: 名無しオレ的ゲーム速報さん 2025年10月30日 18:48 返信する
-
>>199
アイデア「このケーキにバナナ入れたら美味しそう」
発明「原材料はコレで、製法はアレで、結論としてバナナを入れたことでより甘みが増すことを証明する」
-
- 203 名前: 名無しオレ的ゲーム速報さん 2025年10月30日 18:48 返信する
-
>>198
その程度で済ますとかお花畑かな
-
- 204 名前: 名無しオレ的ゲーム速報さん 2025年10月30日 18:49 返信する
-
最初から無理筋だとは指摘されてたからこれで無理でしたーだったり
ゴールポスト変えましたーとかなったらだいぶ印象悪くなるしどうすんだろうね
-
- 205 名前: 名無しオレ的ゲーム速報さん 2025年10月30日 18:50 返信する
- パクリワールドに限らず世の中パクリだらけだぞ
-
- 206 名前: 名無しオレ的ゲーム速報さん 2025年10月30日 18:50 返信する
-
>>2
ほんまデジモン覇権やな
-
- 207 名前: 名無しオレ的ゲーム速報さん 2025年10月30日 18:50 返信する
-
銀行屋会長がゲームを知らない奴を知財部門に入れたせいなんやろなあ
昔からゲームやって作ってるようなイワッチなら知ってて当然のことを知らない
-
- 208 名前: 名無しオレ的ゲーム速報さん 2025年10月30日 18:50 返信する
-
喧嘩うったら土下座して謝ってくるとでもおもってたんやろな
結果お国に進歩性の欠如とか言われる始末、かっこわりい・・
-
- 209 名前: 名無しオレ的ゲーム速報さん 2025年10月30日 18:51 返信する
-
>>203
その程度で済ますから逆に任天堂の惨めっぷりとポケペの懐の広さが際立つようになるんやで
-
- 210 名前: 名無しオレ的ゲーム速報さん 2025年10月30日 18:51 返信する
-
>>199
アイデアにお墨付きを与えるのが特許だろ
-
- 211 名前: 名無しオレ的ゲーム速報さん 2025年10月30日 18:52 返信する
-
>>209
まあでもそういうことするとなぜか豚が勝利宣言しだすので
豚の処分くらいはしてもらいたい
-
- 212 名前: 名無しオレ的ゲーム速報さん 2025年10月30日 18:52 返信する
-
>>207
いや法務の担当者が暴走してるだけだろ
キャラの著作権で訴えられないから特許でやったと自慢気に話してたからな
-
- 213 名前: 名無しオレ的ゲーム速報さん 2025年10月30日 18:53 返信する
- 任天堂に進歩性とか無茶言うなよw
-
- 214 名前: 名無しオレ的ゲーム速報さん 2025年10月30日 18:53 返信する
-
>>211
それはそう
そこはぜひ徹底的にやってほしい
-
- 215 名前: 名無しオレ的ゲーム速報さん 2025年10月30日 18:54 返信する
-
パルワールドは妖怪ウォッチの二の舞
せっかくポケモンを打ち倒す準備できたのに、売れた後の展開がヤバすぎて
結局パルワールドは自滅してしまった
-
- 216 名前: 名無しオレ的ゲーム速報さん 2025年10月30日 18:56 返信する
-
>>215
いやこれからPUBGの会社製のモバイル版パルワが出るんだが
PC版より売れるかもな
-
- 217 名前: 名無しオレ的ゲーム速報さん 2025年10月30日 18:56 返信する
- 任天堂さあ…俺恥ずかしいよ…
-
- 218 名前: 名無しオレ的ゲーム速報さん 2025年10月30日 18:56 返信する
-
>>84
補正のしようがないやん
自前でソフト作らなくなって十数年になるニンテンドーの言い分は
12年前のあのしょぼい艦これにすら「新規性で劣る」と裁定されたんだぜ
-
- 219 名前: 名無しオレ的ゲーム速報さん 2025年10月30日 18:56 返信する
-
>>215
自滅じゃなくて妨害食らってるだけだろ
-
- 220 名前: 名無しオレ的ゲーム速報さん 2025年10月30日 18:58 返信する
-
>>119
ソニー信者もクソもない任天堂がやってることがゴミすぎる
散々言われてるけどパルワのゲーム性はポケモンよりArkに似てる
任天堂は著作権では訴えてないからパルの見た目は裁判と関係ない
つまり任天堂のやってることはArkに向かってお前のゲームウチの権利侵害してるから販売やめろと言ってるようなもん
こんな言い掛かり許したら特許ゴロ任天堂が気に入らなければどんなゲームでも潰せるようになってしまう
-
- 221 名前: 名無しオレ的ゲーム速報さん 2025年10月30日 18:59 返信する
-
そういや、任天堂は総力あげて特許訴えたんだよな
任天堂の総力はパルワ未満だった…ってコト!?
-
- 222 名前: 名無しオレ的ゲーム速報さん 2025年10月30日 19:00 返信する
- 任天堂はゲームのクオリティ上げろとしか言えん
-
- 223 名前: 名無しオレ的ゲーム速報さん 2025年10月30日 19:00 返信する
-
>>221
ポケットペアのほうが上手だったってことですなあ
-
- 224 名前: 名無しオレ的ゲーム速報さん 2025年10月30日 19:00 返信する
-
>>221
そもそもコスタリカの個人運営のスーパー以下やぞw
-
- 225 名前: 名無しオレ的ゲーム速報さん 2025年10月30日 19:01 返信する
-
>>215
マイクロソフトもパルワ支援する移行を表明してるしマイクラと同じ路線になるんじゃね
定着ユーザーはずっとあの世界にいるし定期的に大型アプデで話題集めて強化&新規獲得/復帰を促す
-
- 226 名前: 名無しオレ的ゲーム速報さん 2025年10月30日 19:02 返信する
-
>>215
ゴミ企業から妨害くらいながらも現状プレイヤー数維持して
来年に大型アプデで正式リリースだろ
-
- 227 名前: 名無しオレ的ゲーム速報さん 2025年10月30日 19:03 返信する
-
>>215
🐷ちゃん妨害やめたほうがええで
-
- 228 名前: 名無しオレ的ゲーム速報さん 2025年10月30日 19:06 返信する
-
ソニー、マイクロソフトとも組んでてモバイル版も出すみたいだし
原神とかに対抗できる日本製タイトルになってくれたらいいな
-
- 229 名前: 名無しオレ的ゲーム速報さん 2025年10月30日 19:06 返信する
-
>>74
業界参入からしてスクエニソフトの丸コピーだった、フリーライダーのクズやんけ
他社を非難するなんざ図々しいにも程がある
-
- 230 名前: 名無しオレ的ゲーム速報さん 2025年10月30日 19:08 返信する
-
他人のアイデアを自分の特許にしてる厚顔無恥な任天堂
信者は疑問を覚えないのかね
-
- 231 名前: 名無しオレ的ゲーム速報さん 2025年10月30日 19:08 返信する
-
当たり前やん
こんな特許ヤクザ紛いの横暴を支持してるのは信者と任天堂に媚び売りたい一部のクリエイターだけ
-
- 232 名前: 名無しオレ的ゲーム速報さん 2025年10月30日 19:11 返信する
-
>>230
そんな疑問を覚えているなら、遊び方にパテント(特許)はないわけですと言っていたはずなのに、後出し特許で訴えた時点で疑問を覚えているぞ
-
- 233 名前: 名無しオレ的ゲーム速報さん 2025年10月30日 19:15 返信する
-
>>148
つまり任天堂はパクったうえで特許まで取ってるってことか
-
- 234 名前: 名無しオレ的ゲーム速報さん 2025年10月30日 19:16 返信する
-
正直、任天堂も最初はスルーするつもりだったっぽいよな
ポケおじが騒いでうるせいから動かざるを得なくなった
従順すぎる信者を育ててきた自業自得だけどな
-
- 235 名前: 名無しオレ的ゲーム速報さん 2025年10月30日 19:17 返信する
-
>>19
実際、完全無名の零細企業が1000万本の売上出してるのは凄い
本家?のポケモンZAがそれに及んでないってのがまた…
-
- 236 名前: 名無しオレ的ゲーム速報さん 2025年10月30日 19:20 返信する
-
>>234
ポケおじが騒いだからってのはマジでありそう
あとプライドが高いから新規インディーゲーと比較されて叩かれるのに我慢できなかったんだろうな
アイツラの妄想する最強法務部とかいう幻想に引っ張られでもしたんかねw
-
- 237 名前: 名無しオレ的ゲーム速報さん 2025年10月30日 19:22 返信する
-
>>19
そもそも任天堂がいきなりありもしないケチをつけたせいで話題にしにくくなったしサ終を恐れて静観を選ぶ人も出たし、容疑をかけられたことでパル側って不利益被ってるからな
多分この件なければもっともっと売れてた
任天堂からしたら冤罪ふっかけてパルのイメージ悪くしてやれればそれで良かったのかもしらんが最悪だな
-
- 238 名前: 名無しオレ的ゲーム速報さん 2025年10月30日 19:24 返信する
-
>>234
任天堂「パルワールド」訴訟、爆速で“特許網”が構築されていた
という記事があるように、ポケおじ関係なくパルワを潰そうとしてたっぽいよ
-
- 239 名前: 名無しオレ的ゲーム速報さん 2025年10月30日 19:24 返信する
-
いくらパルワールドがポケモンより優れたゲームだとしても
ポケモンには長年築き上げてきた人気とブランド力がある
それを信じきれなかった任天堂は恥を知った方が良いよ
-
- 240 名前: 名無しオレ的ゲーム速報さん 2025年10月30日 19:26 返信する
- そもそも パルワールドが2026年にアーリーから本リリースすると発表した時点で訴訟裁判の方は公表されてないだけで決着なり和解なりしてると思うのだが
-
- 241 名前: 名無しオレ的ゲーム速報さん 2025年10月30日 19:27 返信する
-
ポケモンZAの初週売上500万以上って驚異的過ぎるんだがな
しかも外伝だぞ
それでなんでオワコンパルワの3200万と比較されなきゃならんのよ
しかもパルワってただでプレイ出来たり値段も安いからな
そんなアホな比較すんならこっちもいってやるよ
ポケモンZAは最終1億本売れるからポケモンのカッチーwってね
言ってる事は一緒だし否定すんなよパルワ叩き棒にしてるオワコンゴキ共がよ
-
- 242 名前: 名無しオレ的ゲーム速報さん 2025年10月30日 19:27 返信する
-
>>191
今回のパルワより強めの対応してて、相手の特許の有効性を裁判で一つずつ潰していってる
最近、告訴の根拠となるKONAMIの特許の一つの有効性について争った裁判ではサイゲが勝訴してた
-
- 243 名前: 名無しオレ的ゲーム速報さん 2025年10月30日 19:28 返信する
- ポケモンはパクった特許でイキリ散らかしてるということ
-
- 244 名前: 名無しオレ的ゲーム速報さん 2025年10月30日 19:29 返信する
- 先行事例にクラフトピア入ってるの草
-
- 245 名前: 名無しオレ的ゲーム速報さん 2025年10月30日 19:29 返信する
-
ポケモンやってるの50歳過ぎの子供部屋お爺ちゃんでしょ
ポケモンやマリオ以外の面白いゲームを任天堂が作ってくれるといいね
パルワールドはSteamの最もプレイされてるゲームの50位以内にずっといるよ
-
- 246 名前: 名無しオレ的ゲーム速報さん 2025年10月30日 19:29 返信する
- 最初から風向きが任天堂有利になったことがそもそもない
-
- 247 名前: 名無しオレ的ゲーム速報さん 2025年10月30日 19:30 返信する
-
>>84
新規性証明してみ
-
- 248 名前: 名無しオレ的ゲーム速報さん 2025年10月30日 19:30 返信する
-
>>241
あの…いつ達成する見込みですか…
スカバイですら世界売上で3000万到達したかしてないかなのに…
それはそれとして、パルワのパクリをポケモンで出してて面白かったです(こなみかん)
-
- 249 名前: 名無しオレ的ゲーム速報さん 2025年10月30日 19:31 返信する
-
最初から風向き一緒でしょ
任天堂はいつまで何してんの?
-
- 250 名前: 名無しオレ的ゲーム速報さん 2025年10月30日 19:33 返信する
-
>>241
Steamって13歳以下はアカウント持てないから
実は現状でもパルワ側がだいぶハンデ背負ってこの数字なんだよね
モバイル出たら比べ物にならん数字になるよ
-
- 251 名前: 名無しオレ的ゲーム速報さん 2025年10月30日 19:35 返信する
-
>>241
3200万は実際の数字だけど1億はお前の妄想じゃん
つーかパルワのほうがクオリティ高いのに何でポケモンが何倍も値段すんだよ
値段に文句つけるなら任天堂に高すぎだって伝えてやれ
-
- 252 名前: 名無しオレ的ゲーム速報さん 2025年10月30日 19:40 返信する
-
パルワールドがんばれ!
ってかパルワールドの方が何倍も面白いから売れたのに
マジで任天堂ダサい
-
- 253 名前: 名無しオレ的ゲーム速報さん 2025年10月30日 19:41 返信する
- 任天堂も元から通るとは思ってないだろ
-
- 254 名前: 名無しオレ的ゲーム速報さん 2025年10月30日 19:45 返信する
-
>>253
元から通るはずもない特許を作らされて、訴訟をやらされてる法務部かぁ
金と労力を無駄遣いする余裕が任天堂にあったっけか
-
- 255 名前: 名無しオレ的ゲーム速報さん 2025年10月30日 19:48 返信する
-
特許庁は任天堂寄りだったけど、ZAの出来をみてひっくり返ったんだろ。
そりゃメガスターミーがあんなのにされたらキレるよ。
-
- 256 名前: 名無しオレ的ゲーム速報さん 2025年10月30日 19:52 返信する
-
たった一つだけ?
こんなんで勝った気になってるとかポケペアはどんだけピンチなんだよw
-
- 257 名前: 名無しオレ的ゲーム速報さん 2025年10月30日 19:54 返信する
-
>>37
具体的に何の著作権侵害だと思う?まさかポケモンとデザインが似てる!とか言わないよね。
-
- 258 名前: 名無しオレ的ゲーム速報さん 2025年10月30日 19:58 返信する
-
>>256
ピンチなやつがどうして正式版発表→ファーム発表→モバイル版発表
複数のゲームとコラボ発表なんて怒涛の展開できるんやろなあ?w
-
- 259 名前: 名無しオレ的ゲーム速報さん 2025年10月30日 19:59 返信する
-
>>28
だってパルワ叩いてるやつってパルワやってないしそもそもプレイできる環境すらないもん
そりゃ比べようがないわ
-
- 260 名前: 名無しオレ的ゲーム速報さん 2025年10月30日 20:03 返信する
-
だから無理だってさんざん言われてたのに
冗談で言ってるだけの最強法務部を自分たちが信じちゃった?
-
- 261 名前: 名無しオレ的ゲーム速報さん 2025年10月30日 20:04 返信する
-
パルワに向かって散々「パルワはポケモンのパクリだ!」って言ってたやつが
最新作がショボすぎて「劣化パルワ」といわれだしたら「違うゲーム性のものを比べるな!」とかいい出したの笑っちゃう
その違うゲーム性のものをパクリ扱いして裁判ふっかけたのが任天堂だろ
-
- 262 名前: 名無しオレ的ゲーム速報さん 2025年10月30日 20:04 返信する
-
\ チギュアァァ!!! /
_____
; '.| 任天堂 | ヽ⌒`;;)
(;; (´・:|ロロロロロ| |⌒` ,;) ) '
(;. (´.|ロロロロロ|; .|´:,(' ,; ;'),`
;(⌒〜|ロロロロロ|〜⌒´: ;'),`);;〜⌒)
(⌒;;⌒;;〜⌒);;〜⌒)(;; (´・:;⌒)
-
- 263 名前: 名無しオレ的ゲーム速報さん 2025年10月30日 20:04 返信する
-
>>253
藪蛇突いて白黒はっきりさせてしまうのはこの場合任天堂に不利益だと思うがな
-
- 264 名前: 名無しオレ的ゲーム速報さん 2025年10月30日 20:04 返信する
-
パルワールド 6日で実売800万本 3500万本
ポケモンレジェンズ Z-A 1週間で出荷580本
劣化パルワールド惨敗!!!
-
- 265 名前: 名無しオレ的ゲーム速報さん 2025年10月30日 20:05 返信する
-
>>20
パルワールド 6日で実売800万本 3500万本
ポケモンレジェンズ Z-A 1週間で出荷580本
劣化パルワールド惨敗!!!
-
- 266 名前: 名無しオレ的ゲーム速報さん 2025年10月30日 20:05 返信する
- パルワールド超えるようなゲーム作ればいいだけだよね
-
- 267 名前: 名無しオレ的ゲーム速報さん 2025年10月30日 20:06 返信する
-
>>266
20年経っても無理じゃないかな
-
- 268 名前: 名無しオレ的ゲーム速報さん 2025年10月30日 20:10 返信する
-
特許拒絶なんて当たり前なんだが…
拒絶されず一発通過なんて全体の14%だけやぞ?
他は特許拒絶されることが前提で、そのうえで取得するモンなんだよ
拒絶内容を修正すれば普通に通るんだから何も変なことないのに、無知ってのはこえぇなぁ
-
- 269 名前: 名無しオレ的ゲーム速報さん 2025年10月30日 20:12 返信する
-
>>268
妊娠が広義の新規特許申請で1回目は広くやるから拒絶されて当然とかアホなこと言ってるが
一度通された内容がポケットペア側から提供された資料によるもの(ARK、艦これ等)から参照された状態で新規性ないねでの却下なので
通すんだったらこれらが使ってない特許じゃないと通せない
つまり裁判には使えない特許にしかできない
-
- 270 名前: 名無しオレ的ゲーム速報さん 2025年10月30日 20:12 返信する
-
>>268
特許取得を申請してを拒絶されたわけじゃないからな
無知はお前だろ
-
- 271 名前: 名無しオレ的ゲーム速報さん 2025年10月30日 20:14 返信する
-
>>253
だとしたら余計にアホ
自社の企業イメージ滅茶苦茶悪くしただけ
日本の任天堂信者は盲目だからどういう結果になっても任天堂持ち上げてポケットペア叩き続けてるだろうけど
-
- 272 名前: 名無しオレ的ゲーム速報さん 2025年10月30日 20:18 返信する
-
めっちゃクレーム入れてるからな
財務省官僚顧問に天下りさせてるポケモン社に忖度してるって
-
- 273 名前: 名無しオレ的ゲーム速報さん 2025年10月30日 20:19 返信する
- あのゲンガーとピカチュウを足して太らせたような奴だけ知ってる
-
- 274 名前: 名無しオレ的ゲーム速報さん 2025年10月30日 20:19 返信する
-
>>268
あのなあ
これ特許出願の段階じゃねえんだぞ
理解してるか?
-
- 275 名前: 名無しオレ的ゲーム速報さん 2025年10月30日 20:20 返信する
-
特許の本場アメリカでは任天堂の特許は門前払いのようです
このUS-App-4は米国特許商標庁から「進歩性欠如(obviousness)」を理由に拒絶された。すなわち、「専門家であれば誰でも容易に発明できる」という意味だ。
日本は「ボールを投げる判定」とか言う独創性も何もないものを特許として認定してる これはもう特許庁の恥そのもの
手数料欲しさに業界のガンとなる特許通すんじゃない
-
- 276 名前: 名無しオレ的ゲーム速報さん 2025年10月30日 20:21 返信する
-
>>267
競争が激しくなれば良いゲームを作らざるを得なくならんかな
-
- 277 名前: 名無しオレ的ゲーム速報さん 2025年10月30日 20:21 返信する
-
月影とかいうやつ拒絶理由ちゃんと読んでないやろ
ARKが特許を持ってるんじゃなくて先行技術例としてARKの動画が引き合いに出されてるだけや(公知の例として紹介されてる)
-
- 278 名前: 名無しオレ的ゲーム速報さん 2025年10月30日 20:21 返信する
-
>>276
それを期待したのが今回の件だったが結果は御覧のあり様だぞ
-
- 279 名前: 名無しオレ的ゲーム速報さん 2025年10月30日 20:21 返信する
-
建物の後ろにキャラが行くとキャラが透ける→ゲームサ終しろや金払え
ボール投げる→ゲームサ終しろや金払え
乗り物に乗る→ゲームサ終しろや金払え
滑空する→ゲームサ終しろや金払え
業界の難癖ヤクザ堂は独禁法違反も犯し放題
イノベーションの阻害活動も行い放題
-
- 280 名前: 名無しオレ的ゲーム速報さん 2025年10月30日 20:23 返信する
-
過去に任天堂の著作物出版してる利害関係者の多根
ヤフーニュースにして「任天堂に賠償金数百億円!」
ポケットペアがすげー悪いことしてるかのような民意扇動デマ記事を書いてた任天堂の利害関係者のドクズ
こういうクズは一匹残らず特定されていくので覚悟しとけや ドクズの悪がカネ目当てにデマながしやがって
-
- 281 名前: 名無しオレ的ゲーム速報さん 2025年10月30日 20:24 返信する
-
任天堂法務部がこういう傍から見て誰が見てもわかる水準の狂った自爆をしたのはゲーム知識に関する造形が皆無だから
超高学歴しか存在しない法務部は、その育ちからしてゲームなんてしてる環境じゃなかった
だからこそ初めて見たゲームをオリジナルだと思い込んだ
これは世間知の無いキッズが初めて見た作品に対して、これがオリジナルだ!と思い込むのと同じ構図
ダイの大冒険の岩を割る修行シーンを見て、「鬼滅のパクリだ!」と叫んだのと一緒でインプリティング効果の一種
ポケモン自体がパクリの集合体なのすら知らないから堂々と勘違いしたまま見当はずれの訴えを起こせる
-
- 282 名前: 名無しオレ的ゲーム速報さん 2025年10月30日 20:24 返信する
-
>>276
その結果出てきたのはZAでした
-
- 283 名前: 名無しオレ的ゲーム速報さん 2025年10月30日 20:25 返信する
-
>>275
任天堂の出願日前にオープンワールドで先行してる公知技術があれば拒絶理由になるけど、そうでなければ拒絶されないぞ
-
- 284 名前: 名無しオレ的ゲーム速報さん 2025年10月30日 20:26 返信する
-
え?!
テロリスト的な特許ゴロは特許庁と癒着している!!
という噂があるんですか?!
-
- 285 名前: 名無しオレ的ゲーム速報さん 2025年10月30日 20:28 返信する
-
>>279
ちなみにボール投げるじゃなくて
任天堂の特許のやばいところは捕獲道具投げるという超広範囲だから何を投げてもだめだ
-
- 286 名前: オリジナルを尊重しろーとか抜かしてる輩が 2025年10月30日 20:29 返信する
-
モンスターのようなものを仲間にする設定の歴史
1967年 ウルトラセブン 特撮 カプセル怪獣の使用時に「いけ、〇〇」、回収時に「もどれ、○○」のかけ声あり。ポケモンで台詞として採用(パク)される
1987年 女神転生 ファミコン 日本産RPGで敵を仲間にする設定の登場
1989年 ダイの大冒険 漫画 ドラクエ世界観の漫画。動物を誇張したデザインのモンスターたち、それを捕獲して持ち歩ける魔物カプセル、いわゆるポケモン的な世界観の先駆者
1991年 初代スパロボ ゲームボーイ 敵をダメージで弱らせるほど説得コマンドで仲間にする成功率が上がる
1996年 ポケットモンスター ゲームボーイ 過去のいろんな要素の複合体
-
- 287 名前: パクリの総合結社堂がホザクな 2025年10月30日 20:30 返信する
-
最近でも任天堂はマイクラを丸々パクったゲーム「ぽこあポケモン」をリリース予定
それと同時にボクセル系特許を40超提出した
ボクセルとは二次元のピクセルの三次元版で昔から他社が採用してるシステム
いつもの後出し特許で、ボクセルの最小単位の組み合わせを構築してフィールドなどを作成する特許
マイクラを直接特許パクるのが難しい為、間接的に、いわゆる拡大解釈でマイクラ要素も特許の範囲内に収めようと画策したもの
-
- 288 名前: パクリの総合結社堂がホザクな 2025年10月30日 20:31 返信する
-
『ドンキーコング』と『キングコング』は全くの別物である」という任天堂の主張が認められた結果、1986年に任天堂はユニバーサル映画から約160万ドルの損害賠償を勝ち取った
↑
んで掌返しでパルワ裁判 こんなkz企業そうそうない
オリジナルは周知のとおりキングコング それをパクったのがドンキーコング
キングコングのパクリだとして訴えられたが任天堂は「全くの別物だ!」と反訴して勝訴し逆に賠償金を勝ち得た そして今は真逆の行為をしている
-
- 289 名前: 名無しオレ的ゲーム速報さん 2025年10月30日 20:31 返信する
-
>>278
>>282
悲しいなあ
本編の新作はどうなるんだか
-
- 290 名前: 名無しオレ的ゲーム速報さん 2025年10月30日 20:31 返信する
-
拒絶と却下の違いもわからない知的障害者ばっかり
無知なガイジは喋るな
-
- 291 名前: パクリの総合結社堂 2025年10月30日 20:32 返信する
-
任天堂: 20億ドル級IP独占のチャンスをスルー。かわりに類似作品を開発
任天堂は、Activisionと組んでSkylandersシリーズの第一作を任天堂独占で出すというチャンスがあったが、結局はデベロッパに「ノー」を通告した。
しかしながら、任天堂は「生きたオモチャ」の世界が気に食わなかったというわけではなかったようだ。なぜなら同社はSkylandersと似たようなゲームを発売したからだ。これは昨年にWii U向けに発売されたPokemon Rumble Uだ。Skylandersとそっくり同じように、プレイヤーは現実世界のオモチャを買い、Wii UのNFC機能を使ってゲームのキャラクターに組み合わせることができるのだ。
-
- 292 名前: パクリの総合結社堂 2025年10月30日 20:32 返信する
-
2003年 高性能で複雑なゲームばかり作るようになった事に疑問を抱いた元任天堂社員が家庭のみんなで楽しめるゲーム作りに回帰しようと新会社を立ち上げる。玩具メーカーと協力し開発した卓球やテニス、剣神ドラクエ等の家庭用体感ゲームが大ヒットする
2004年 自社ブランドで様々な種類の体感ゲームを楽しめるハード「XavixPort」を発売。新たなハードメーカーとして注目される
2005年 任天堂から明らかにXavix技術にインスパイアされたコンセプトのゲーム機が発売される。
2006年 Xavixフィットネスタイトルを発売 。1年後、任天堂からフィットネスタイトルが登場
2008年 精力的にソフトを発表し続けたが任天堂の攻勢に力尽きたのかゆっくりステップを最後にXavix新製品が途絶える。その後本社を移転
2009年 Xavixを年配者向け健康遊具として売り込むことで生き残りを図る
2014年 任天堂が新たに健康事業に参入することを表明
-
- 293 名前: パクリの総合結社堂 2025年10月30日 20:32 返信する
-
〜どうぶつの森について特筆すべき事実〜
●天外魔境ZEROの実時間と連動するシステム●川のぬしつりの手紙システムとつりシステム●牧場物語の農作物収穫システム●ぼくのなつやすみの虫とりシステム●どきどきぽやっちおの村人との交流・おつかいシステム●ワールドネバーランドの共同生活・移住システム●メタルマックス・シムピープルの家具購入システム●DQ7の移民交換システム
以上のゲームは全てどうぶつの森より発売日は前です。
どうぶつの森はこれらのシステムを全てパクってます。
-
- 294 名前: 任天堂によるエポック社の製品パクリ6回目 2025年10月30日 20:33 返信する
-
『ゲームボーイ』(1989年4月21日 任天堂) → 『ゲームポケットコンピュータ』(1985年 エポック社)のパクリ
ファミリーコンピュータ 任天堂 1983年7月15日発売 カセット式の家庭用ゲーム機 → カセットビジョン エポック社 1981年7月30日発売 カセット式の家庭用ゲーム機 のパクリ
Wii(体感型コントローラー) → XaviXPORT(体感型コントローラー) エポック社 のパクリ
Wii Fit(家庭用フィットネス機器) → ステップセンサ(家庭用フィットネス機器) エポック社 のパクリ
ポケモンミニゲーム(チクタクバンバン系パズル要素) → チクタクバンバン エポック社 のパクリ
釣りコントローラー特許 任天堂2025年 → 『エキサイトフィッシング』(2001年・エポック社)釣竿型コントローラがそのままゲーム機本体となり、テレビにつなぐだけでぷれいできるという体感ゲームのパクリ
-
- 295 名前: 名無しオレ的ゲーム速報さん 2025年10月30日 20:34 返信する
- 新規性も進歩性もない技術で特許取ろうとした任天堂が自爆してるだけなんだけどね
-
- 296 名前: 名無しオレ的ゲーム速報さん 2025年10月30日 20:34 返信する
-
>>285
それが認められなかったんだが?w
範囲が広すぎて既存のものと被りまくってんだよ
拒絶されたって事はつまり範囲をもっと自分の作ったゲームに限定して出し直せって事だ
-
- 297 名前: 名無しオレ的ゲーム速報さん 2025年10月30日 20:35 返信する
-
修正がどうのってのは特許申請する時の話してる?
この話においては既に存在してる特許を侵害しているかどうかが争点だから
それで修正ってのはつまりゴールポストを変えるってことを言ってんの?
-
- 298 名前: 名無しオレ的ゲーム速報さん 2025年10月30日 20:35 返信する
-
日本の歴史上、
ゲーム業界に限らず、
他社のモノを一番多くパクった企業は・・
間違いなく任天堂🤣🤣🤣🤣盗人猛々しい🤣🤣🤣🤣🤣🤣
なんならこいつらベビーブーム時代にベビーカーまでパクッてる過去あるからなwwwwwwwww
-
- 299 名前: 「任天堂はあまりにも間違っていて、胸が痛 2025年10月30日 20:36 返信する
-
米国の知財専門家、任天堂の主張は、『パルワールド』との法廷闘争における「単なる負け犬の議論」で「苦し紛れの一手」だと語る
・任天堂は最近、ゲームのMODは特許を無効化するための「先行技術」の例として用いることはできないと主張した。これについて、米国特許法の専門家は、その見解を「あまりにも間違っていて、胸が痛む」と述べている
・モンスターボール風の捕獲メカニクスや騎乗に関するものを含む複数の特許を侵害したと主張している。これらの主張に対するポケットペアの弁護の一つには、「先行技術」(出願時以前にその発明が既に知られていたことを示す証拠)を指し示すことが含まれており、それによってあるアイデアが特許を受けるに足るほど新規かどうかが判断されうる
・ポケットペアが強調した例の一つは、『ダークソウル3』にポケモン風の要素を加えるMOD。しかし、任天堂はMODがベースとなるゲームなしでは単独で成立しないため先行技術には当たらないと主張した。だが、米国特許法専門家でBanner法律事務所の知的財産訴訟および特許出願パートナーであるシグモン氏は、Grokludoとのインタビューで、「任天堂はあまりにも間違っていて、胸が痛む」と反論している
MODは何か特別に異なるのだという任天堂の主張は、私にはこれまで見た中で最もばかげたものに映る。どこからその発想が来ているのか理解できない。本音を言えば、コンピュータをまったく理解していない発言に聞こえる」
・「一般論として、私はこの主張は負け筋だと思う。これは機能よりも形式に過度に固執した議論であり、それは単に悪い考えだ。なぜなら、その争いをどこで終わらせるのか? UE5のゲームはたくさんあるが、単一のエンジン上で動いているという理由で、それらも“MOD”なのか? 誰も何が何だか分からなくなる妙な争いに入り込むことになる。これは任天堂の負け犬の議論に過ぎない。あまりにも参照すべきもの(先行技術)が多い
-
- 300 名前: 名無しオレ的ゲーム速報さん 2025年10月30日 20:37 返信する
-
>>274
今回は拒絶理由通知といって、出願特許の請求項に書いてある内容は出願日前に公知の技術があるので特許としては認められませんよって審査官から言ってきてるわけで、任天堂の対応としては指摘された公知の技術を回避しうる内容が特許の中に記載されていればそれを新たに請求項の中に付け足しても良いんだよ
その内容で審査官が新たに拒絶できる理由がなかったら特許として登録されるし、公知技術があればそれを引き合いに拒絶理由通知をまた出される可能性もある
まだ1回目の拒絶理由通知なので、任天堂が諦めなければ審査官との応酬は続くよ
-
- 301 名前: 名無しオレ的ゲーム速報さん 2025年10月30日 20:37 返信する
-
完全敗北か
-
- 302 名前: 名無しオレ的ゲーム速報さん 2025年10月30日 20:37 返信する
-
>>297
せやで
つまり修正後は対パルワに対して無力になるということだ
-
- 303 名前: 名無しオレ的ゲーム速報さん 2025年10月30日 20:39 返信する
-
>>300
MODは先行技術じゃないなんて言った時点で審査官の心象相当悪くなってそうだがどうなるのかねえ
-
- 304 名前: 名無しオレ的ゲーム速報さん 2025年10月30日 20:39 返信する
-
>>286
知ってる人が少ないけど補足として
1990年のアレサというゲームはすでにカプセルを使ってモンスターを捕獲し戦わせる
捕獲したモンスターはカプセルモンスターという
ポケットモンスターは企画当初タイトルはカプセルモンスターなんだけど商標問題でポケットモンスターに変更
そもそもモンスターボールはカプセル怪獣からのパクリで一部のポケモンのデザインもカプセル怪獣に寄せた
-
- 305 名前: 特許ゴロチャレンジ 2025年10月30日 20:39 返信する
-
>>1 MC「さあ皆さん! 今夜の大一番! 特許ゴロチャレンジ、始まります! 挑戦者、任天堂さん! 準備はいいですか?」
任ゴロ「任せとけ! 他人の技術を後出し特許で狙い撃ち、これが俺の必殺技や!」
MC「おお! 漁夫の利戦法を越えた強奪戦法! 素晴らしいですね!」
参加者「待ってください、それ本当に戦法と言えるんですか? 何もしないで“勝ち”って言うのはズルいですよ。」
任ゴロ「合法やからセーフや! これで稼ぐのがプロや!」
参加者「ルールは守ってるけど、尊敬はゼロです。萎縮した技術者が増えるだけ。これ、未来の敵ですよ。」
MC「皆さんも知恵は未来を創るために使いましょう! また次回お楽しみに!」
-
- 306 名前: 名無しオレ的ゲーム速報さん 2025年10月30日 20:40 返信する
- 流石インベーダーのパクリで成長した会社様だ
-
- 307 名前: 名無しオレ的ゲーム速報さん 2025年10月30日 20:42 返信する
-
>>304
しってるよ
GBでアレサは1-2-3はツバイされてたし俺は全部やってる 少女が主人公の奴だな
光る玉みたいなのが記憶に残ってる
-
- 308 名前: 名無しオレ的ゲーム速報さん 2025年10月30日 20:48 返信する
-
>>300
申請中の今なら、部外者の俺らも先行技術の情報提供していいらしい
特許権は本当に世界中の誰もやっていない発明のみに与えられるべきだし、件の特許内容と似たような技術が2021年より前にあるの知ってたら送ってみてもいいな
-
- 309 名前: 名無しオレ的ゲーム速報さん 2025年10月30日 20:50 返信する
-
>>303
心象はほぼ関係ありません
出願特許に新規性と進歩性があるかどうか、審査官が重視するのはこの2つです
-
- 310 名前: 名無しオレ的ゲーム速報さん 2025年10月30日 20:51 返信する
-
インベーダーというかゲームウォッチ自体もパクリ
ゲーム&ウォッチ(1980年4月28日任天堂)は、バンダイのLCD(1979年バンダイ)のパクリ
ゲームボーイを作った任天堂の横井軍平氏は任天堂に嫌気がさして去り、新会社を設立
そのタイミングで任天堂にゲームウォッチという形でパクられたバンダイが反撃に出る。携帯ゲーム市場を任天堂からワンダースワンに変えてやるとして、横井軍平を開発アドバイザーに招聘
その一年後、横井軍平は連続多重事故による不審死を遂げ死去
-
- 311 名前: 名無しオレ的ゲーム速報さん 2025年10月30日 20:51 返信する
-
>>304
ほえー知らんかった
動画でも探してみるか
ポケモンなんも新しいことしてない説あるな…
-
- 312 名前: 名無しオレ的ゲーム速報さん 2025年10月30日 20:52 返信する
-
異例の継承、警察当局が注視 会津小鉄会トップに山口組直系―京都府警
2024年12月02日13時30分配信
会津小鉄会本部事務所を家宅捜索する京都府警の捜査員ら
指定暴力団会津小鉄会(京都市左京区)のトップを特定抗争指定暴力団山口組直系組長が継承したことに、警察当局が警戒を強めている。京都府公安委員会は先月28日、会長の変更を公示。山口組直系組長が他の指定暴力団のトップを継承するのは初めてで、府警は同29日までに会津小鉄会ナンバー2を逮捕し、本部事務所を家宅捜索した。
任天堂はこの山口組直径総裁が決まる一年前に、会津小鉄会がトラブルを起こして使えなくなった土地3000平米を多額の現金を用いて購入支援した。その莫大な資金が山口組にも流れた形だ。
-
- 313 名前: 名無しオレ的ゲーム速報さん 2025年10月30日 20:52 返信する
- 訴訟攻撃しないで手を取り合って更にブラッシュアップされたポケモン&パルゲームを作れば良かったのに
-
- 314 名前: 名無しオレ的ゲーム速報さん 2025年10月30日 20:53 返信する
-
>>308
出願日以前の動画や文献として「公知」のものであればそれは可能ですね
-
- 315 名前: 2025年10月30日 20:54 返信する
- ���Υ����ȤϺ���ޤ�����
-
- 316 名前: 名無しオレ的ゲーム速報さん 2025年10月30日 20:56 返信する
-
この範囲見るとコロプラもちゃんと戦ってれば勝てたかもな
てか特許雑すぎんか
-
- 317 名前: 名無しオレ的ゲーム速報さん 2025年10月30日 20:56 返信する
- ポケモン側が技術力なさ過ぎてパルにメリットなくて草
-
- 318 名前: 名無しオレ的ゲーム速報さん 2025年10月30日 20:56 返信する
-
>>309
裁判においては心象も考慮されますよ
任天堂側の主張が、こじれにこじれて最後に苦し紛れに出たならともかく、訴訟始まったばかりの今既に出たというのが本当に終わっていて、裁判所から見たら「あぁ任天堂は負けを認めたんですね」と思われかねないような事をしていると思います。
「法的に通りようのない無茶苦茶な主張」というのは、「最後に詰まりに詰まって苦し紛れに言う事」であって、最初に言ってしまうと「他の法的に正当な反論はもうできないんですね?」と思われるので。
-
- 319 名前: 名無しオレ的ゲーム速報さん 2025年10月30日 20:57 返信する
- 任天堂推してる奴がカルト宗教並みのバカしかいなくて呆れてる
-
- 320 名前: 名無しオレ的ゲーム速報さん 2025年10月30日 20:57 返信する
-
ポケモンって日用品やら音楽やらのコラボは広く手を出すけど、モンスター系の競合ゲームとはコラボしたことあったっけ。
デジモンはモンハンとしたことあるよな。
妖怪ウォッチはゲゲゲの鬼太郎と映画で共演してた。
-
- 321 名前: 名無しオレ的ゲーム速報さん 2025年10月30日 21:04 返信する
-
>>311
今回は請求項に「仮想空間内」と書いてありますので、オープンワールド特化の出願だと思われます
→switch以前のゲームでは拒絶されない可能性が高いです
-
- 322 名前: 名無しオレ的ゲーム速報さん 2025年10月30日 21:06 返信する
-
海外じゃ全ゲーマーの敵になる勢いになってるな任天堂
擁護してるのは任天キッズだけか
-
- 323 名前: 名無しオレ的ゲーム速報さん 2025年10月30日 21:07 返信する
-
>>318
特許は裁判ではないので全く関係ありません
審査時に重要なのは新規性と進歩性のみです
この機会に特許について調べていただくとより理解が深まると思います
-
- 324 名前: 名無しオレ的ゲーム速報さん 2025年10月30日 21:18 返信する
-
>>241
ゴミグラポケモンをボロ雑巾に見立てて黒板に飾るのはやめたまえw
-
- 325 名前: 名無しオレ的ゲーム速報さん 2025年10月30日 21:18 返信する
-
>>323
先願と公序良俗に反しないの2つが抜けてますよ
勉強してください
-
- 326 名前: 名無しオレ的ゲーム速報さん 2025年10月30日 21:26 返信する
-
>>297
今回の出願特許は既に特許になっているものから派生したものなので(特許本文に記載されている内容に新規性と進歩性がある技術があれば、新たに派生出願ができます→特許範囲を拡大させる常套手段です)、裁判の内容とは関係がありません
-
- 327 名前: 名無しオレ的ゲーム速報さん 2025年10月30日 21:35 返信する
-
>>218
横失礼
元の拒絶理由通知見てないけど、記事にあるポストを見る限り艦これを引用して拒絶されたのは請求項4, 8 , 12, 16だけじゃねーの?
-
- 328 名前: 名無しオレ的ゲーム速報さん 2025年10月30日 21:40 返信する
-
>>325
公序良俗の意味分かってますか?
-
- 329 名前: 名無しオレ的ゲーム速報さん 2025年10月30日 21:42 返信する
-
>>325
ちなみに先願とは先に出願された特許のことなので、新規性と進歩性の解釈に含まれますよ
-
- 330 名前: 名無しオレ的ゲーム速報さん 2025年10月30日 21:42 返信する
-
>>137
信者というか、ポケットペアの動きを知らないなら普通にそう思うわな
一般的には2回ぐらい補正するの普通にあるし
-
- 331 名前: 名無しオレ的ゲーム速報さん 2025年10月30日 21:43 返信する
-
>>247
ガチガチに限定しまくれば新規性は簡単に出せると思うぞ
パルワに対して有効かは別問題だけど
-
- 332 名前: 名無しオレ的ゲーム速報さん 2025年10月30日 21:46 返信する
-
>>327
自己レス
調べたわ。それ以外もARKとか引用して拒絶されてんね
アルセウス特有の動作だけに限定して、自社製品保護の方向に動く感じになるのかな
-
- 333 名前: 名無しオレ的ゲーム速報さん 2025年10月30日 21:47 返信する
-
>>325
この出願特許のどこに公序良俗の解釈が必要になるのでしょうか?答えてくださいね
-
- 334 名前: 名無しオレ的ゲーム速報さん 2025年10月30日 21:49 返信する
- みんな大嫌い任天堂www
-
- 335 名前: 名無しオレ的ゲーム速報さん 2025年10月30日 21:50 返信する
- 後付け特許を訴訟に使えるわけないやん
-
- 336 名前: 名無しオレ的ゲーム速報さん 2025年10月30日 21:55 返信する
-
>>242
はえー、てっきりサイゲがパワプロアプリにシステム似まくってるから駄目かと思ったが、結構行けそうやな
-
- 337 名前: 名無しオレ的ゲーム速報さん 2025年10月30日 22:14 返信する
-
任天堂に足りないもの
それは、情熱、思想、理念、頭脳、気品、優雅さ、勤勉さ
そして何よりも、進歩性が足りない
-
- 338 名前: 名無しオレ的ゲーム速報さん 2025年10月30日 22:22 返信する
- こんなふんわりした特許今時通るかよ
-
- 339 名前: 名無しオレ的ゲーム速報さん 2025年10月30日 22:28 返信する
- どうせまた特許庁側の知識不足が原因でしょう
-
- 340 名前: 名無しオレ的ゲーム速報さん 2025年10月30日 22:33 返信する
-
>>339
残念ながら全く逆で
特許庁に刊行物等提出書という名の資料を渡した結果こうなったんだよ
-
- 341 名前: 2025年10月30日 22:37 返信する
- ���Υ����ȤϺ���ޤ�����
-
- 342 名前: 名無しオレ的ゲーム速報さん 2025年10月30日 22:43 返信する
-
>>200
へえ日本にもそういうのあるんだな
やったもん勝ちかと思ってた
-
- 343 名前: 名無しオレ的ゲーム速報さん 2025年10月30日 22:51 返信する
-
>>58
最初から任天堂が負けると言われていたしな
世界中から笑われただけ
-
- 344 名前: 名無しオレ的ゲーム速報さん 2025年10月30日 23:02 返信する
- 進歩性欠如堂
-
- 345 名前: 名無しオレ的ゲーム速報さん 2025年10月30日 23:09 返信する
-
>>58
正義は勝ち取るもの
-
- 346 名前: 名無しオレ的ゲーム速報さん 2025年10月30日 23:12 返信する
- 任天堂はゲーム業界の癌だからなぁ
-
- 347 名前: 名無しオレ的ゲーム速報さん 2025年10月30日 23:17 返信する
-
>>248
SV合算で3000万本弱だもんな⋯それでも単体で完結するパルワに勝てなかったという
-
- 348 名前: 名無しオレ的ゲーム速報さん 2025年10月30日 23:19 返信する
-
確かいろんなソフト真似したんでしょ?
これで海外の考え方良しとしたらパクリゲー出回りまくってゲーム全てつまらなくなるぞ
-
- 349 名前: 名無しオレ的ゲーム速報さん 2025年10月30日 23:22 返信する
-
>>348
>>304のようなゲーム許せんよな
-
- 350 名前: 名無しオレ的ゲーム速報さん 2025年10月30日 23:24 返信する
-
ゲーム会社なのにゲームオタクは採用しない(キリッ
とかやっちゃったんだろうな
-
- 351 名前: 名無しオレ的ゲーム速報さん 2025年10月30日 23:24 返信する
- スペースインベーダーをパクってスペースフィーバーを作った会社「遊び方にパテントはない」
-
- 352 名前: 名無しオレ的ゲーム速報さん 2025年10月31日 00:46 返信する
-
LAもパルワも遊んだ人ならわかるけど、捕獲システムについては出した時期的にもUI的にも明らかにパクリなのでアレをパクリと言えないあたりが特許申請の難しさを感じる
まぁ特許取るべきことなの?という点はあるが、特許ゴロがいるとそれこそ技術の進歩の妨げになるからなんとも言えん
-
- 353 名前: 名無しオレ的ゲーム速報さん 2025年10月31日 01:16 返信する
-
>>348
そうか?
今までいろんなパクリゲー見てきたけどほとんどクソゲーばっかだったぞ
真似されるのって強IPであることが多いから普通は本家が勝つもんだがな
ポケモンは例外中の例外や
-
- 354 名前: 名無しオレ的ゲーム速報さん 2025年10月31日 01:22 返信する
- 恥
-
- 355 名前: 名無しオレ的ゲーム速報さん 2025年10月31日 01:36 返信する
-
>>351
そう、ゲームのルール部分は基本的に特許は認められない
ゲームで特許を取得するのは遊びではなくプログラム技術とかあるいはUIとかの部分
-
- 356 名前: 名無しオレ的ゲーム速報さん 2025年10月31日 02:04 返信する
-
これおとなしく訴訟取り下げた方がいいだろう
賛否はあれど半分は世界的にイメージが悪いだからさ。
世間の信頼を掛けてまで続ける価値あるのか?
-
- 357 名前: 名無しオレ的ゲーム速報さん 2025年10月31日 02:29 返信する
-
>>1
ポケモンがそもそもパクリの集大成だからな
モンスターのようなものを仲間にする設定の歴史
1967年 ウルトラセブン 特撮 カプセル怪獣の使用時に「いけ、〇〇」、回収時に「もどれ、○○」のかけ声あり。ポケモンで台詞として採用される
1987年 女神転生 ファミコン 日本産RPGで敵を仲間にする設定の登場
1989年 ダイの大冒険の読み切り版『デルパ!イルイル!』 ジャンプ漫画 ドラクエ世界観をベースにして、動物を誇張したデザインのモンスターたちが自然を駆け回り、それを捕獲して持ち歩ける魔物カプセルがあり、いわゆるポケモン的な世界観の先駆者
-
- 358 名前: 名無しオレ的ゲーム速報さん 2025年10月31日 02:30 返信する
-
>>1
ポケモンがそもそもパクリの集大成だからな
モンスターのようなものを仲間にする設定の歴史
1991年 初代スパロボ ゲームボーイ 敵をダメージで弱らせるほど説得コマンドで仲間にする成功率が上がる
1995年 リンダキューブ PCエンジン サイコホラーなポケモン。100種類以上に及ぶ動物(モンスター)を収集する事がゲームの目的。動物は種類や性別によって生息地、出現条件や捕獲方法も多種多様。倒すと捕獲できないので瀕死で寸止めが必要
1996年 ポケットモンスター ゲームボーイ 過去のいろんな要素の複合体
-
- 359 名前: 名無しオレ的ゲーム速報さん 2025年10月31日 02:57 返信する
-
どう考えても権利なんて主張できないものを強引に権利化させようとしてんだもの
コナミもびっくりの悪い子だ、任天堂は
-
- 360 名前: 名無しオレ的ゲーム速報さん 2025年10月31日 03:20 返信する
- 今からでもポケペアに頭下げてポケットモンスターZA-Pを作って貰った方がいいんでねいかい?
-
- 361 名前: 名無しオレ的ゲーム速報さん 2025年10月31日 03:36 返信する
-
既存のサービスに対して特許出願して対抗してる?
良く分からんのよなぁ。公知とかの関係が。
-
- 362 名前: 名無しオレ的ゲーム速報さん 2025年10月31日 04:16 返信する
-
>>357
敵を捕獲して味方にするシステムのギャプラスも入れないと
初の捕獲システムなんだし
-
- 363 名前: 名無しオレ的ゲーム速報さん 2025年10月31日 04:17 返信する
-
>>102
今回に関しては通常のプロセスとは全く違う、特許庁側の判断のみで差し戻したとかでなく第三者(この場合はポケットピア)からこれあかんでしょと資料付きで反論されてそれが通ってしまって拒絶されてる。
もちろん任天堂側もまだ反論できるけどこの差し戻しは通常の物より段違いに厳しくなる。しかもそれが2つ以上ある。
だからかなり厳しいと見られてしまう訳だ。
-
- 364 名前: 名無しオレ的ゲーム速報さん 2025年10月31日 04:21 返信する
-
しかしなんでこんなことしたんだか
よっぽど妖怪ウォッチがトラウマだったのか?
-
- 365 名前: 名無しオレ的ゲーム速報さん 2025年10月31日 05:23 返信する
-
所詮ヤクザのフロント上がりの反社にすぎん
任天堂擁護者は、手と魂を、泣き叫び死に向かった数多の人の血で穢してることに気づけ
-
- 366 名前: 名無しオレ的ゲーム速報さん 2025年10月31日 09:14 返信する
-
書き換えてまた提出してね次は通すよ
って事でしょ?
-
- 367 名前: 名無しオレ的ゲーム速報さん 2025年10月31日 09:22 返信する
-
>>275
ボールを投げる特許はアメリカじゃ既に特許になってるんだが
いつまでその古い情報をひけらかすつもりだ?
-
- 368 名前: 名無しオレ的ゲーム速報さん 2025年10月31日 09:24 返信する
-
拒絶通知なんて普通にある事が判明したら
「第三者提供によるものだからチガウンダー」にゴキブリはシフトしたか
-
- 369 名前: 名無しオレ的ゲーム速報さん 2025年10月31日 09:48 返信する
-
>>352
クラフトピアはプレイした?
-
- 370 名前: 名無しオレ的ゲーム速報さん 2025年10月31日 09:52 返信する
- 古いアルバムの中に眩しい任天堂がいっぱい
-
- 371 名前: 名無しオレ的ゲーム速報さん 2025年10月31日 09:56 返信する
-
2020年9月 クラフトピア発売
2021年6月 パルワPV発表
2021年12月 訴訟の該当特許を申請
2022年1月 アルセウス発売
2024年1月 パルワールド発売
2024年7月 該当特許を訴訟できるように修正
-
- 372 名前: 名無しオレ的ゲーム速報さん 2025年10月31日 09:56 返信する
-
>この特許このままだとダメだよ、修正してねってだけだよ
>裁判で負けたわけじゃない
効いてる効いてる
任天堂信者さん息してまっか〜?
-
- 373 名前: 名無しオレ的ゲーム速報さん 2025年10月31日 09:58 返信する
-
>>348
ゲーム業界って昔からそうやって発展してきたし今更だろ
ドラクエもポケモンもそうやって発展してきたやん
-
- 374 名前: 名無しオレ的ゲーム速報さん 2025年10月31日 10:58 返信する
-
探せば探すほどどんどん出てくる先行技術の事例の山
オワッテン堂
ポケットペアは完全に被害にあってる側なので、反訴して損害賠償して正義を示せ
-
- 375 名前: 名無しオレ的ゲーム速報さん 2025年10月31日 12:04 返信する
-
任天堂の狙いはIP活動妨害
「訴えられてる(難癖訴訟であっても名目上レッテル張れる)」
これでアニメ化や各種メディア化にブレーキがかかった
任天堂お抱えの利害関係者のライターがデマ交えながらヤフーニュースでポケットペア叩き繰り返したり(多根)
成果は出てる 情弱は騙せたし、世論も作れた 活動も妨害で来た
こんな犯罪まがいの真似を堂々と行ってるのが任天堂
公取委は何をしてるんだ?
-
- 376 名前: 名無しオレ的ゲーム速報さん 2025年10月31日 12:24 返信する
-
風向きも何も最初から無理筋だったのをいちゃもん付けて来てただけだからな
外野から見てる人間からしてみれば当然としか
-
- 377 名前: 名無しオレ的ゲーム速報さん 2025年10月31日 12:30 返信する
-
今回の拒絶理由通知書で拒絶の引例として挙げられている先行文献は大元の親出願の拒絶理由で既に挙げられたものと同じものなので情報提供の効果は伺い知れんね
-
- 378 名前: 名無しオレ的ゲーム速報さん 2025年10月31日 12:41 返信する
- 内容理解できてない豚が「修正すればいいだけ」なんて能天気なこと言ってて草
-
- 379 名前: 名無しオレ的ゲーム速報さん 2025年10月31日 12:59 返信する
-
>>378
別にこれ一個却下されても痛くも痒くもないでしょw
任天堂は何回も訴える気満々だし
パクリワールドは勝てばいいだけだしwwww
頑張れ^^
-
- 380 名前: 名無しオレ的ゲーム速報さん 2025年10月31日 13:04 返信する
-
結局任天堂もよその技術パクって特許申請してたってだけじゃん
パクり企業同士仲良くしろよ
-
- 381 名前: 名無しオレ的ゲーム速報さん 2025年10月31日 13:10 返信する
-
>>379
散々発狂しておいてよく言うわw
余裕ないくせにw
-
- 382 名前: 名無しオレ的ゲーム速報さん 2025年10月31日 14:43 返信する
-
だから任天堂は訴訟なんてやるよりも
金あるんだからクオリティ高いポケモン版パルワでも作って対抗すれば良かったんだよ
それでパルワが訴訟してくれば完全に任天堂大正義だったのにさ
それやらないからクソださムーブって海外でも言われてるんだよ
-
- 383 名前: 名無しオレ的ゲーム速報さん 2025年10月31日 14:43 返信する
- へぇ、任天堂の法務部も無敵じゃなくなったんだな
-
- 384 名前: 名無しオレ的ゲーム速報さん 2025年10月31日 15:55 返信する
-
>>366
通せたとしても訴訟で使えるかは別問題だがね
-
- 385 名前: 名無しオレ的ゲーム速報さん 2025年10月31日 16:39 返信する
-
特許庁は妥当な判断を下したな
そんなシステム何十年も前から存在するんだからな
さすがに特許ゴロ言われても仕方ない
-
- 386 名前: 名無しオレ的ゲーム速報さん 2025年10月31日 16:55 返信する
- 特許ゴロ死ねクソ企業
-
- 387 名前: 名無しオレ的ゲーム速報さん 2025年10月31日 17:11 返信する
-
一番似てる部分のボールの特許が使えないとなると余計なんでシステムで訴えてんの?ってなってしまう
あと使えるのってライド関連くらいだがそっちも異議申し立てされてるし
詰んでるのと同義だわ
-
- 388 名前: 名無しオレ的ゲーム速報さん 2025年10月31日 17:20 返信する
- 任天堂信者に知性がないのは何故なのか
-
- 389 名前: 名無しオレ的ゲーム速報さん 2025年10月31日 17:22 返信する
- 法律事務所がゲーム作ってるだけだからクオリティーはお察し
-
- 390 名前: 名無しオレ的ゲーム速報さん 2025年10月31日 18:00 返信する
-
>>383
元から定期
-
- 391 名前: 名無しオレ的ゲーム速報さん 2025年10月31日 18:03 返信する
- あの輝きを再びw
-
- 392 名前: 名無しオレ的ゲーム速報さん 2025年10月31日 19:32 返信する
-
>>363
そもそも任天堂の特許がおかしいからな
パテント・トロールでしかない
これを、特許庁が認めるような正しい内容にしたら「ん? パルワールド関係ないやんけ、スラップ訴訟やんけ」と実態が世界にバレる
-
- 393 名前: 名無しオレ的ゲーム速報さん 2025年10月31日 19:54 返信する
-
>>382
パルワのゲームの構造はARKライクだからな
任天堂が本気のARKライクのポケモンで勝負すればよかっただけなのはそう
-
- 394 名前: 名無しオレ的ゲーム速報さん 2025年10月31日 22:42 返信する
- 捕獲に関しちゃクラフトピア時点で訴えてなかった時点でお察し
-
- 395 名前: 名無しオレ的ゲーム速報さん 2025年10月31日 22:47 返信する
- 特許庁は任天堂最強法務部的に回して大丈夫そ?
-
- 396 名前: 名無しオレ的ゲーム速報さん 2025年10月31日 23:15 返信する
-
>>395
東京の公道しかも渋谷区でマリオカード軍団がいまだ団体で走り続けてんだぞ?w
“公道カート”渋谷区が届け出義務化 25年/6/24 ANN
それを指を加えて放置してる任天堂法務部が最強な訳ねぇじゃん?ww
法務部は下らん特許ゴロやって負け戦のパルワに裁判ごっこしてる暇があったら、
こっちの方の対策しろよ?
こっちは頑張っても褒められる事はあって馬鹿にされる事はねぇんだしよww
-
- 397 名前: 名無しオレ的ゲーム速報さん 2025年11月01日 03:23 返信する
- そもそも特許庁がザル過ぎるのが問題
-
- 398 名前: 名無しオレ的ゲーム速報さん 2025年11月01日 06:45 返信する
- 任天堂はマスコットキャラがピノキオのパクリからできてるのによくよそ様に難癖つけれたな
-
- 399 名前: 名無しオレ的ゲーム速報さん 2025年11月01日 12:56 返信する
-
>>368
違わなかったら何のための第三者提供なんだよ
どの道これで通常の特許修正とは違って修正ハードル極めて高くなったし
進歩性の無い任天堂ができるとは思えんし
つかゴキブリ呼ばわりしてる場合じゃねぇぞガチで
-
- 400 名前: 名無しオレ的ゲーム速報さん 2025年11月01日 20:27 返信する
- もし任天堂が敗訴したらケジメ案件だろうかね
-
- 401 名前: 名無しオレ的ゲーム速報さん 2025年11月02日 02:41 返信する
-
この一件で全然興味なかった任天堂がうっすら嫌いになったわ
国産ゲームメーカーのトップだと思ってたけど老害ムーブは明らかな悪手だったな
-
- 402 名前: 名無しオレ的ゲーム速報さん 2025年11月02日 17:08 返信する
-
クソニーが任天堂への嫌がらせの為にパクリキャラでのビジネス画策っしたのが大元。ゲーム性は無関係
中国よりモラルも常識もないクソ企業の例だから対処に困って今に至る
その流れを知っていれば任天堂を悪くいう人はいない。クソニーの悪行だけが目に余る、だからここ大勢の工作員しかいないと断言できる
-
- 403 名前: 名無しオレ的ゲーム速報さん 2025年11月04日 02:14 返信する
-
結局任天堂はゲームのシステムで訴えるしかないけど、本当はポケモンのデザインの類似性を一番叩きたいだろうな
一番パクってるって印象深いのはそこだし
コメントする
・NGワードはライブドア基準です。・スパム対策で「http://〜」はコメントできません。
・住所や電話番号等の個人情報は書込みしないでください。
・特定個人や特定団体を酷く誹謗・中傷するようなコメントは控えて下さい。
・ブログの運営を著しく妨害するようなコメントについては法的措置も検討しておりますのでご理解の上コメントをお願い致します。






















コメントする
・NGワードはライブドア基準です。・スパム対策で「http://〜」はコメントできません。
・住所や電話番号等の個人情報は書込みしないでください。
・特定個人や特定団体を酷く誹謗・中傷するようなコメントは控えて下さい。
・ブログの運営を著しく妨害するようなコメントについては法的措置も検討しておりますのでご理解の上コメントをお願い致します。